Micro-Tube Parallel Flow Condenser

This site may earn a commission from merchant affiliate
links, including eBay, Amazon, Skimlinks, and others.

Are you guys looking at the Vintage Air "Monster SuperFlow" condenser 16" tall x 27" wide x 1" thick ?
If so, looks to me like the in and out ports would have to go through holes bored in the car body - passenger side radiator frame.

Let me throw a possibly interesting twist into this plot.

1999 Lexus GS300 condenser is a definite match for the description and picture @flintknapper showed for the "Sub-Cool Modular" design (which is also microtube parallel flow). (I have this car)
Looks like it will fit extremely well.
Vertical is a very tight fit - but does.
I measured with a "story stick" and get about 2mm gap.
Going from the Landcruiser frame, at the bottom ends where it is highest - to the underside of the top rail - where the hood latch attached.
The top edge of this condenser would be hiding from view.
Horizontal has probably a finger width at each end.

This would be very easy to fill the end gaps with foam and get full air flow through it.
Much better than the OEM unit.

This condenser has the receiver/dryer gas separator tube on the passenger side.
The dryer is some kind of cartridge or "sock" with stuff in it, that inserts from the bottom.

It would need a fairly simple vapor line extension, from the stock Landcruiser fitting on passenger side, crossing the face of the condenser to the intake port on drivers side.
Liquid line output port is about the right place.
Bottom support feet would move inward a few inches to a custom bracket in the Landcruiser frame valley.
Looks like they just unscrew.

These are readily available from several manufacturers from $60 - $120 (rockauto).

View attachment 1767103
That looks like it could work. Interesting idea...need a Guinea Pig...I mean, volunteer.
 
Are you guys looking at the Vintage Air "Monster SuperFlow" condenser 16" tall x 27" wide x 1" thick ?
If so, looks to me like the in and out ports would have to go through holes bored in the car body - passenger side radiator frame.

Let me throw a possibly interesting twist into this plot.

1999 Lexus GS300 condenser is a definite match for the description and picture @flintknapper showed for the "Sub-Cool Modulator" design (which is also microtube parallel flow). (I have this car)
Looks like it will fit extremely well.
Vertical is a very tight fit - but does.
I measured with a "story stick" and get about 2mm gap.
Going from the Landcruiser frame, at the bottom ends where it is highest - to the underside of the top rail - where the hood latch attached.
The top edge of this condenser would be hiding from view.
Horizontal has probably a finger width at each end.

This would be very easy to fill the end gaps with foam and get full air flow through it.
Much better than the OEM unit.

This condenser has the receiver/dryer gas separator tube on the passenger side.
The dryer is some kind of cartridge or "sock" with stuff in it, that inserts from the bottom.

It would need a fairly simple vapor line extension, from the stock Landcruiser fitting on passenger side, crossing the face of the condenser to the intake port on drivers side.
Liquid line output port is about the right place.
Bottom support feet would move inward a few inches to a custom bracket in the Landcruiser frame valley.
Looks like they just unscrew.

These are readily available from several manufacturers from $60 - $120 (rockauto).

View attachment 1767103
Good option. My supercool unit is arriving today so the "volunteer" shall find out.lol.
 
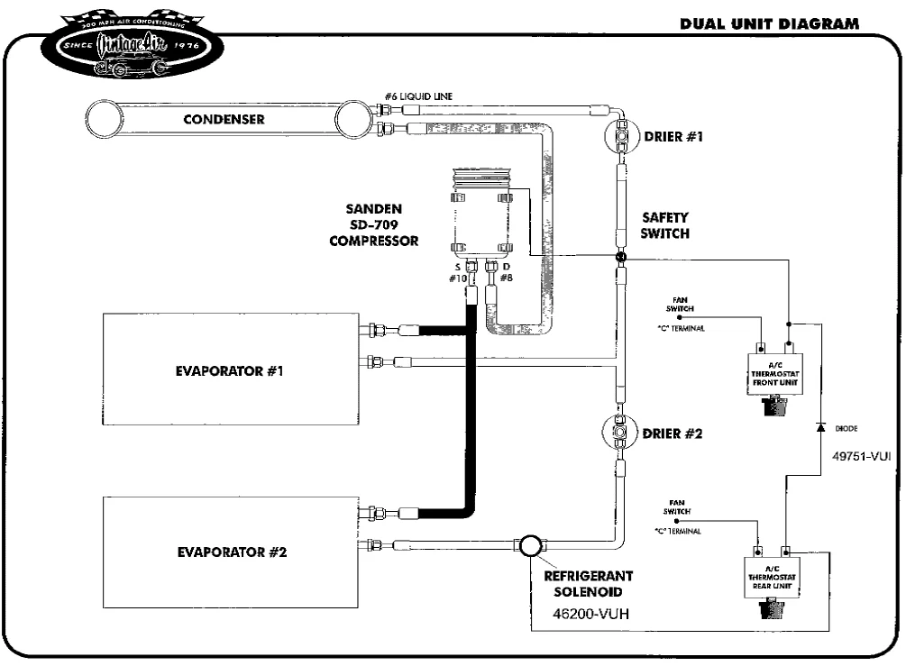
@ARB777 - Not sure if you saw this on the other thread but I received this from a Vintage Air engineer. It shows how they recommend implementing a dual evaporator system along with the 2nd drier and refrigerant solenoid. I recall discussing a 2nd safety switch but it's not on the diagram. I'd put one in to protect from over-pressure for the rear though.

upload_2018-8-14_10-24-40.webp
 
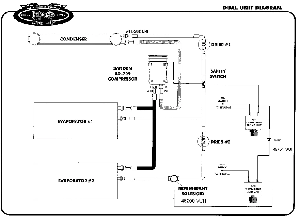
@ARB777 - Not sure if you saw this on the other thread but I received this from a Vintage Air engineer. It shows how they recommend implementing a dual evaporator system along with the 2nd drier and refrigerant solenoid. I recall discussing a 2nd safety switch but it's not on the diagram. I'd put one in to protect from over-pressure for the rear though.

View attachment 1767235
Exactly what I wanted to see. Thanks. Looking at this diagram, its probably simpler to custom all lines vs trying to make the old lines work. Atleast in my case since my condenser fittings are not stock location anymore.
 
Exactly what I wanted to see. Thanks. Looking at this diagram, its probably simpler to custom all lines vs trying to make the old lines work. Atleast in my case since my condenser fittings are not stock location anymore.
Agreed, you are where I was planning to end up. Shouldn't be too hard to run custom lines. Not dealing with adapting to block fittings makes it easier too. You may be able to run some 90's right off the SuperCool unit to route the lines down and not have to penetrate the support.
 
@ARB777 - Not sure if you saw this on the other thread but I received this from a Vintage Air engineer. It shows how they recommend implementing a dual evaporator system along with the 2nd drier and refrigerant solenoid. I recall discussing a 2nd safety switch but it's not on the diagram. I'd put one in to protect from over-pressure for the rear though.

View attachment 1767235


^^^^^ Good to have the diagram. Personally...I would have swapped positions of the #2 drier and the solenoid valve...but aside from that it is a simple and workable configuration.
 
Yes, I agree. A 2nd drier would be desirable after the Tee in order to store liquid refrigerant and lessen the chance of flash gas occurring in the long lines back to the rear evaporator. If I were doing a rear A/C I would also incorporate a solenoid valve at the 'Tee' so I could isolate the rear unit from the front...when it is not needed. The rear A/C (since it is not a stand alone unit) is going to have a parasitic effect on the front, so expect a certain amount of that..

Factory 80 series rear AC system have a control valve for the rear circuit ( in my case rear AC unit and center console cooler ) if not activated ( rear units ) control valve remain close and system works as yours ( US spec 80 ). Needless to say, same compressor ( 17 ) same condenser, same drier.
 
Factory 80 series rear AC system have a control valve for the rear circuit ( in my case rear AC unit and center console cooler ) if not activated ( rear units ) control valve remain close and system works as yours ( US spec 80 ). Needless to say, same compressor ( 17 ) same condenser, same drier.
Are you having problems with your ac? We had a vx hdj81 when i was a kid and my dad is saying that it was plagued with ac issues. We couldn't seem to fix it until we sold it. Im thinking now that its because the stock condenser may not be sufficient.
 
That's a great fit! Out of curiosity, why not flip it around so the tabs are against the radiator support and have the ports to the driver's side?
 
Its exactly the same size as the stock condenser. If this unit and the nissens unit is just the same parallel flow. Im not sure how this unit is any better for twice the price and having to deal with new fittings. Am i missing something here or is there something special about this one? I picked this one because it is said to be for dual ac systems vs the nissens doesn't specify it.
 
That's a great fit! Out of curiosity, why not flip it around so the tabs are against the radiator support and have the ports to the driver's side?
Thats my next question too. Can i mount it the way i did it? Its just for ease of custom lining it. Beacuse everything is on the pass side. I dont have to run longer lines around the entire engine bay since im not keeping the stock set up. Ill keep everything passenger side.
 
Gotcha. You just have to fab up a spacer on the mounting tab. No biggie.

The Nissens has a physically smaller core. Its cooling surface is quite a bit smaller than stock but is still 30-40% more efficient. Now the SuperCool is actually slightly larger than the stock unit with the same 30-40% efficiency so its actually substantially larger than stock for the improved cooling ability hence the XL system or dual evaporator setup application.
 
The orientation of my condenser right now is backwards so i could keep the smaller fitting to be on top and the larger fitting to be at the bottom. Smaller fitting is for the gas form and bigger fitting is for the liquid form at the bottom. Is this assumption correct?
 
@flintknapper @Dissent do you guys know if there is an adaptor for our stock fittings to block fittings? Am i calling it right?
I'm not familiar with one. I was going to fab new lines to to replace the OEM blocks. You could cut the blocks off, flare the lines and make up small hoses but I would keep the joints to a minimum.
 
I'm not familiar with one. I was going to fab new lines to to replace the OEM blocks. You could cut the blocks off, flare the lines and make up small hoses but I would keep the joints to a minimum.
I was trying to see if i can save some lines but i may just have to totally redo all of the lines.
 
Cool ;) The monster supercool condenser fits easily. Getting your lines plumbed in there looks very do-able.
The GS300 unit would fill the space much closer to left and right edges.
The GS300 unit is just a bit over 5/8" thick, vs the 1" thick monster supercool, so I suppose the monster to be higher cooling capacity even though it is a bit less frontal area.

@flintknapper - wouldn't the 2nd dryer in the upstream position (shown in diagram) serve better as accumulator (like an electrical bypass capacitor), buffering sudden engagement of the #2 circuit? If it was downstream of the solenoid, it would not be sourced when off.

@Dissent - I cannot see the purpose of a 2nd over-pressure safety switch in the 2nd circuit.
It's not possible for the 2nd circuit to have higher pressure than the common source.
 
Last edited:
I can't recall but the larger line I believe goes on the top. I'd have to look that up. Didn't it come with any install paperwork?
 
Cool ;) The monster supercool condenser fits easily. Getting your lines plumbed in there looks very do-able.
The GS300 unit would fill the space much closer to left and right edges.
The GS300 unit is just a bit over 5/8" thick, vs the 1" thick monster supercool, so I suppose the monster to be higher cooling capacity even though it is a bit less frontal area.

@flintknapper - wouldn't the 2nd dryer in the upstream position (shown in diagram) serve better as accumulator (like an electrical bypass capacitor), buffering sudden engagement of the #2 circuit? If it was downstream of the solenoid, it would not be sourced when off.
Right, its about .14" thicker too!
 
Back
Top Bottom