Actually .............
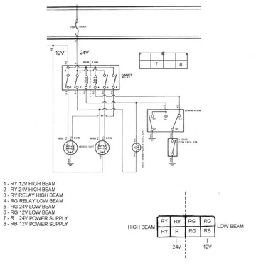
the diagram I posted above, and again here:

shows where to connect your R and RB wires Dallas. (Because there is only one of each of these wires.)
These two wires supply 24V and 12V (centre-tap) power to your DIPPER relay.
However if R connects to terminal 7 and RB connects to terminal 8 (which it does according to the 36044FSM wiring diagram) then the image I've posted above (which is again
supposed to apply to your vehicle) suggests your terminals are NOT numbered in any recognisable sequence.
Bugger!
This makes it awkward of course.
For the other connections, you have three RY wires and three RG wires. And you can of course use a multimeter to determine which is which ... but this still leaves you wondering which terminals to connect each one to.
BTW - The word "dimmer" must surely be the result of a Japanese/English translation problem? Because it looks to me like it is actually a "dipper switch" (enabling you to dip you're silly 12V headlight bulbs for oncoming traffic)!!!! This is why I'm now calling it a DIPPER relay.
Sooooooo.....
I suggest you carefully connect your BR (evil centre-tap wire) to the appropriate terminal on your DIPPER relay leaving all other terminals unconnected. Then use a multimeter to find out which terminals get 12V voltage/potential relative to your body/chassis. (ie - the same voltage that your BR wire is feeding in.)
Hopefully there are just two other terminals that show 12V (beside the one you connected the BR wire to). If so, these will go to your DIP switch (which they call a DIMMER switch of course).
Earthing one of these terminals will represent "DIP" (and will operate one internal relay to put 12V across both your low-beam headlight filaments) whereas earthing the other terminal will represent "HIGH BEAM" (and will operate another internal relay to put 12V across your high-beam headlight filaments). From this
(and using your multimeter), you should be able to connect these terminals (that became 12 +Ve) to your RY and RG wires coming from your dip switch.
And then you could work from there.
Note: Even with your dipper relay unconnected
- The common terminal on your RH headlight should be 12V (relative to your body/chassis)
- The common terminal on your LH headlight should be earthed (ie connected to the body/chassis)