Aux Fan wiring help

This site may earn a commission from merchant affiliate
links, including eBay, Amazon, Skimlinks, and others.

Joined
Jan 26, 2020
Threads
32
Messages
129
Location
CA, USA
I would like to install a pusher fan to increase AC cooling during summer together with a revamp AC system and parallel condenser. I'm not very good at wiring, even reading electrical wiring diagram so I would need the instructions that a 6 year old would understand.

Reading ABC of cooling, I plan on hooking it up to the medium pressure switch in the AC plus an override ON switch for hot and slow traffic days. How do you make an override OFF so the fan will not run when the vehicle is not running regardless of AC pressure?

Parts:
Spal VA01-AP70/LL-36S
Toyota switch (3 prong)
Painless relay kit
  1. SPST 40 Amp relay
  2. 30 Amp circuit breaker
  3. Relay base with harness (6' input, 4' output
Thank you!

24-02-27 21-29-03 1029.webp


24-02-27 21-31-02 1030.webp


24-02-27 21-31-41 1031.webp


24-02-27 21-34-24 1032.webp


24-02-27 21-35-25 1033.webp
 
You asked: How do you make an override OFF so the fan will not run when the vehicle is not running regardless of AC pressure?

You could use a power source for your fan relay that is only energized when the ignition is on.

I'd probably wire the relay to constant 12v power and use a 3 position switch, wiring one position for always on, one position for always off and one position for "normal" (thermostat controlled electric fan) behavior (on vehicles that come stock with electric fans) - so it can be used to continue to cool the engine even while the engine isn't running when it is too hot.

I wired a former rally car like this and it gives you lots of options.

You didn't ask this, but as the above poster alluded to, you may be able to replace/service your fan clutch to increase cooling rather than add a pusher fan.
 
Last edited:
Reading ABC of cooling, I plan on hooking it up to the medium pressure switch in the AC plus an override ON switch for hot and slow traffic days. How do you make an override OFF so the fan will not run when the vehicle is not running regardless of AC pressure?
I came up with a plan to do all of this using an ON-OFF-AUTO switch. I can dig up all the diagrams later tonight if interested.

I never put the plan into action though, since upgrading my fan clutch took care of my overheating issue.
 
I came up with a plan to do all of this using an ON-OFF-AUTO switch. I can dig up all the diagrams later tonight if interested.

I never put the plan into action though, since upgrading my fan clutch took care of my overheating issue.
Oh great thank you! Yeah I feel good airflow with my fan clutch not sure why it still succumbs to heat (ac wise). My coolant temps are great. Maybe upgrading my condenser and changing/cleaning ac components will help too but since I already have all the parts and I have AC installed it couldn’t hurt to have.
 
Oh great thank you! Yeah I feel good airflow with my fan clutch not sure why it still succumbs to heat (ac wise). My coolant temps are great. Maybe upgrading my condenser and changing/cleaning ac components will help too but since I already have all the parts and I have AC installed it couldn’t hurt to have.
No problem, just gotta dig through my project files and convert the CAD drawings into something postable.

In the meantime, others will probably offer their expertise on the A/C system.
 
I think you’re overthinking this
simply wire the switch to a key on power source. Turn it on when needed.
I run a pusher fan for the AC and its only needed during low speed rock crawling on hot days.
The thing is it’s way more efficiently if I true it on before it’s needed, in other words it works better at keeping things cool then cooling things off after there hot.
And yes my cooling system is in good working condition.
Mine’s actually wired to an always hot source so if I stop on the trail and shut off the motor the fan continues to run to fight heat soak.
The fan is loud enough that I don’t worry about forgetting it on.
I’m running a 100 series fan
The one you posted looks pretty thick it may not fit between the grill and the condenser?
 
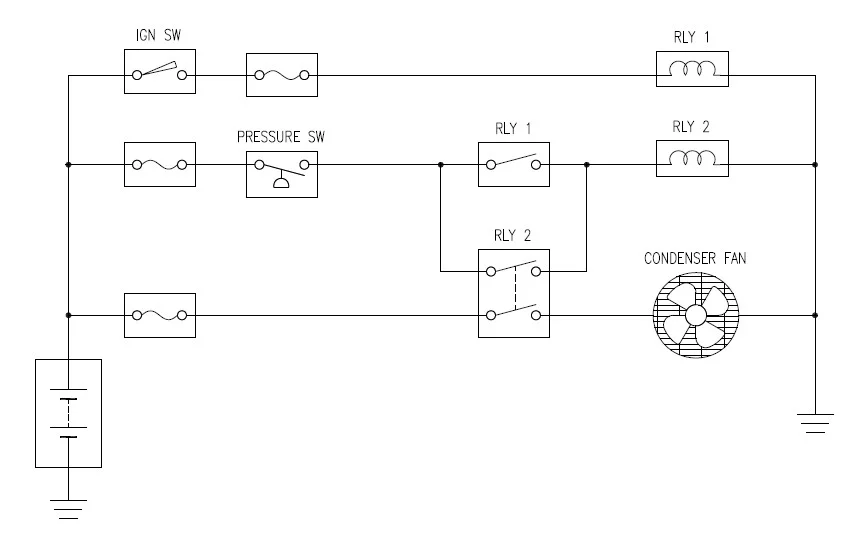
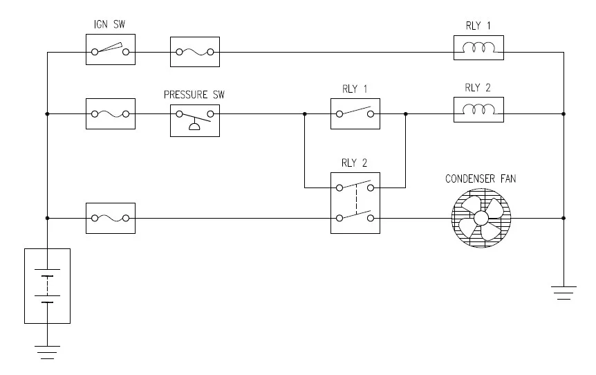
OK, so here's the basic concept for an automatic CDS fan that will only start if the ign key is on.
It will continue to run after the key is turned off, until the pressure switch opens.
Thanks to some extra relay logic though, the fan will not automatically re-start when the key is off

This diagram just shows the concept, laid out for your 6 year-old inner child to wrap his head around.
in this diagram, Relay-2 is shown as a double-pole relay for simplicity.

Non-Restart Auto-Fan.jpg


Now here's the same concept, but with an ON-OFF-AUTO switch added.

Non-Restart Auto-Fan with Switch.jpg


Thinking about how to implement this though, the actual wiring would look more like this.

CDS Auto-Fan Install Layout.jpg

With this arrangement, two small-signal relays are combined into a single module that gets wired into the dash, and only two wires have to run out to the engine bay.

Now who's overthinking it @Broski ? :p
 
How many amps does that fan draw?
Says 16A online but someone else mention 20A


OK, so here's the basic concept for an automatic CDS fan that will only start if the ign key is on.
It will continue to run after the key is turned off, until the pressure switch opens.
Thanks to some extra relay logic though, the fan will not automatically re-start when the key is off

This diagram just shows the concept, laid out for your 6 year-old inner child to wrap his head around.
in this diagram, Relay-2 is shown as a double-pole relay for simplicity.

View attachment 3569794

Now here's the same concept, but with an ON-OFF-AUTO switch added.

View attachment 3569805

Thinking about how to implement this though, the actual wiring would look more like this.

View attachment 3569812
With this arrangement, two small-signal relays are combined into a single module that gets wired into the dash, and only two wires have to run out to the engine bay.

Now who's overthinking it @Broski ? :p

Thank you for spending the time, will have to study this and find a good 12V ignition wire to tap into!
 
OK, so here's the basic concept for an automatic CDS fan that will only start if the ign key is on.
It will continue to run after the key is turned off, until the pressure switch opens.
Thanks to some extra relay logic though, the fan will not automatically re-start when the key is off

This diagram just shows the concept, laid out for your 6 year-old inner child to wrap his head around.
in this diagram, Relay-2 is shown as a double-pole relay for simplicity.

View attachment 3569794

Now here's the same concept, but with an ON-OFF-AUTO switch added.

View attachment 3569805

Thinking about how to implement this though, the actual wiring would look more like this.

View attachment 3569812
With this arrangement, two small-signal relays are combined into a single module that gets wired into the dash, and only two wires have to run out to the engine bay.

Now who's overthinking it @Broski ? :p
I'm for the KISS plan, keep it simple stupid 😜
 
Says 16A online but someone else mention 20A




Thank you for spending the time, will have to study this and find a good 12V ignition wire to tap into!
The CIG fuse circuit would be a good source for the control relays.
The fan relay switches power directly from the battery.
 
No personal experience, but those sorts modules don't really have a great rep for reliability, especially for an automotive environment - dirty, temp extremes, vibrations, etc...
I was actually suggesting creating your own module using relays of your choice.
Good to know though.
 
Back
Top Bottom