Pertronix 1662ls no spark (1 Viewer)

This site may earn a commission from merchant affiliate
links, including eBay, Amazon, Skimlinks, and others.

Pig head is correct. Your distribution looks like it in the position my Affordable Fuel Injection distributor was in when I removed it and put the city racer distributor in. So that makes sense.

Ok - if you have verified that you don’t have a spark when trying start the engine - then - lastly - make sure that somehow you have l t grounded the negative side of the coil.

And - then - either you have a bad coil or Pertronix unit.

I would call Pertronix on Monday.

Also - is remove the yellow wire in the distributor.
 
Pig head is correct. Your distribution looks like it in the position my Affordable Fuel Injection distributor was in when I removed it and put the city racer distributor in. So that makes sense.

Ok - if you have verified that you don’t have a spark when trying start the engine - then - lastly - make sure that somehow you have l t grounded the negative side of the coil.

And - then - either you have a bad coil or Pertronix unit.

I would call Pertronix on Monday.

Also - is remove the yellow wire in the distributor.
I will call on Monday.
 
This is amazing and so thankful for the responses. I have the red wire the ignition and what I believe is the fuel cutoff (green connector) on the positive side of the coil. I removed the resistor when I went to the flame thrower 3ohm coil. I assumed that resistance was in the wire and the ignition circuit but maybe that’s too much. The poor method of attachment of the red wire is temp. As I abandoned the original red wire and ran on direct for testing.

View attachment 3783177

View attachment 3783178
I'm counting five or maybe seven wires running off of the coil-positive; I hope I'm reading the photo wrong.

Be careful around the high voltage side of the ignition - this isn't a circuit to be close to when troubleshooting.

The '76 ignition-hot shouldn't go to the carb; the carb cut-off solenoid is routed thru the 'engine' fuse.
 
I'm counting five or maybe seven wires running off of the coil-positive; I hope I'm reading the photo wrong.

Be careful around the high voltage side of the ignition - this isn't a circuit to be close to when troubleshooting.

The '76 ignition-hot shouldn't go to the carb; the carb cut-off solenoid is routed thru the 'engine' fuse.
Yeah looks like a mess right now. I have 4 wires connected to the pos side. The others are an illusion and they are ground wires. Red is wire to distributor. Yellow and black is the switched ignition wire and a wire going to what I think is a capacitor. The white or yellow wire I assumed was the fuel cut off as it was attached to the pos resisted side of the old system.
 
Where does the negative side of the coil go? What color is it?

I don't see any yellow/black wires. I do see two black wires with a yellow stripe (one is switched-ignition, the other is from the starter solenoid).

I also see a white wire with a black stripe - I think that was likely the old ground from the igniter. However, the photo depicts it wired to the coil-positive, then to the fender/ground.
 
Where does the negative side of the coil go? What color is it?

I don't see any yellow/black wires. I do see two black wires with a yellow stripe (one is switched-ignition, the other is from the starter solenoid).

I also see a white wire with a black stripe - I think that was likely the old ground from the igniter. However, the photo depicts it wired to the coil-positive, then to the fender/ground.
Sorry black with yellow stripe. The white with black stripe is not connected to the coil I promise it’s an illusion. The white wire with the green connector is and it goes to a capacitor that ties to ground. I have disconnected this to see if it is effecting the circuit and get no change.
 
Sorry black with yellow stripe. The white with black stripe is not connected to the coil I promise it’s an illusion. The white wire with the green connector is and it goes to a capacitor that ties to ground. I have disconnected this to see if it is effecting the circuit and get no change.
Neg side of coil is a black wire that goes back to the distributor or pertronix module.
 
From the photo, one of the black/yellow wires appears to be going to a factory bullet connector (not green). Then it appears to be connecting to something with a blueish wire lead. You are saying that it goes to the carburetor's fuel-cut solenoid? It looks like it goes to the capacitor, but, you said that the green spade connector goes to the capacitor?
 
Where does the negative side of the coil go? What color is it?

I don't see any yellow/black wires. I do see two black wires with a yellow stripe (one is switched-ignition, the other is from the starter solenoid).

I also see a white wire with a black stripe - I think that was likely the old ground from the igniter. However, the photo depicts it wired to the coil-positive, then to the fender/ground.
From the photo, one of the black/yellow wires appears to be going to a factory bullet connector (not green). Then it appears to be connecting to something with a blueish wire lead. You are saying that it goes to the carburetor's fuel-cut solenoid? It looks like it goes to the capacitor, but, you said that the green spade connector goes to the capacitor?
Sorry I was incorrect when I said the white wire with black stripe goes to the capacitor. The small black wire with the yellow stripe goes to the capacitor. I am not sure where the white wire with the black stripe goes but it was connected to the pos side of the original coil and igniter system.
 
So ...
1. Your yellow wire that I think your using for a ground, isn't needed and maybe interfering with your vacuum advance.
2. Your Distributor appears to be extremely over advanced; we have the same distributor - but, it looks to me like your off one full cylinder
3. On the Negative terminal, do you just have the negative side of the Pertronix ... or is there another wire attached to that side of the coil?
4. is the coil your using a 3 ohm coil?

On my setup,

I have a tachometer and the negative side of the Pertonix attached to the negative side of the coil.
On the positive side of the coil, I have the factory positive from the ignition ( and, I have the positive side of the starter solenoid - which really isn't needed) and, I am supplying the carburetor from the positive side of the coil ... because the previous owner removed some of the electrical near the carb.

when you say there isn't a spark, were you able to physically see that a spark plug wire didn't arch? or .. is it that the Engine doesn't start?

without loosening the distributor ... can you turn the distributor by hand? - as my current guess is that distributor is misaligned.

View attachment 3783216
I have looked over these pictures and compared and they are basically the same with exception of the tach wire. I don’t currently have a tach. Other than that they are the same as long as the white or yellow wire with the green connector is in fact the carb wire. I really don’t know what that wire is but it was connected to the pos of the coil in the old system. I can work to figure out what that wire is.
 
I went through a pertronix nightmare on my old boat years ago. Is yours an igniter 1 or igniter 2. The igniter 1 is know to fry if ignition left on ,they supposedly fixed this issue with the igniter 2. I had my first pertronix. Dead out of the box pertronix warrantied it asap. Then a month later issues came up left me dead in the water needed tow back ,it was a bad brand new flamethrower epoxy coil maybe used 4 hours . I tossed it out and put back in the original oil filled 30 year old coil also adding back in the ballast resistor to lower voltage to coil and it fired right up. Two bad flamethrowers in a month igniter and coil. I don’t recommend flame thrower coils cheap crap. Try your old coil and see what happens. Also these pertronix need there 12 volts anything dropping below 10v they won’t work either. After I got mine all sorted the pertronix has been running flawlessly for 12 years. Also I think if I remember correctly the distributor body needs a good ground. Check the clamp is clean that holds the distributor tight. In my situation I had corrosion and dissy ground from the body was bad also.
I know nothing about the crusier as I run HEI small block. But the pertronix was pretty finicky to get working.
Needs good voltage and good coil. Swap your coil. My flamethrower coil tests fine on my ohm meter but when used was junk the faulty coil had me stumped for a few hours as I was thinking it was fine. I still carry a spare igniter 2 a spare NAPA oil filled coil and my points in my boat to this day. I need no drama. Haha I’m sure you will figure it out. Cheers.
 
With the battery disconnected on both terminals, using continuity / resistance on the multimeter, figure out which black/yellow is turned on by the ignition switch. (From the disconnected battery positive terminal to one of the disconnected black/yellow leads, which wire is turned on with the key in the 'ON'-position?)

Just three wires at the coil, two go to the distributor - https://cdn.shopify.com/s/files/1/0247/6913/4628/files/1662LS.pdf

The other black/yellow should be from the starter, but, because there is no ballast resistor, it probably isn't needed, and can / should be capped-off.

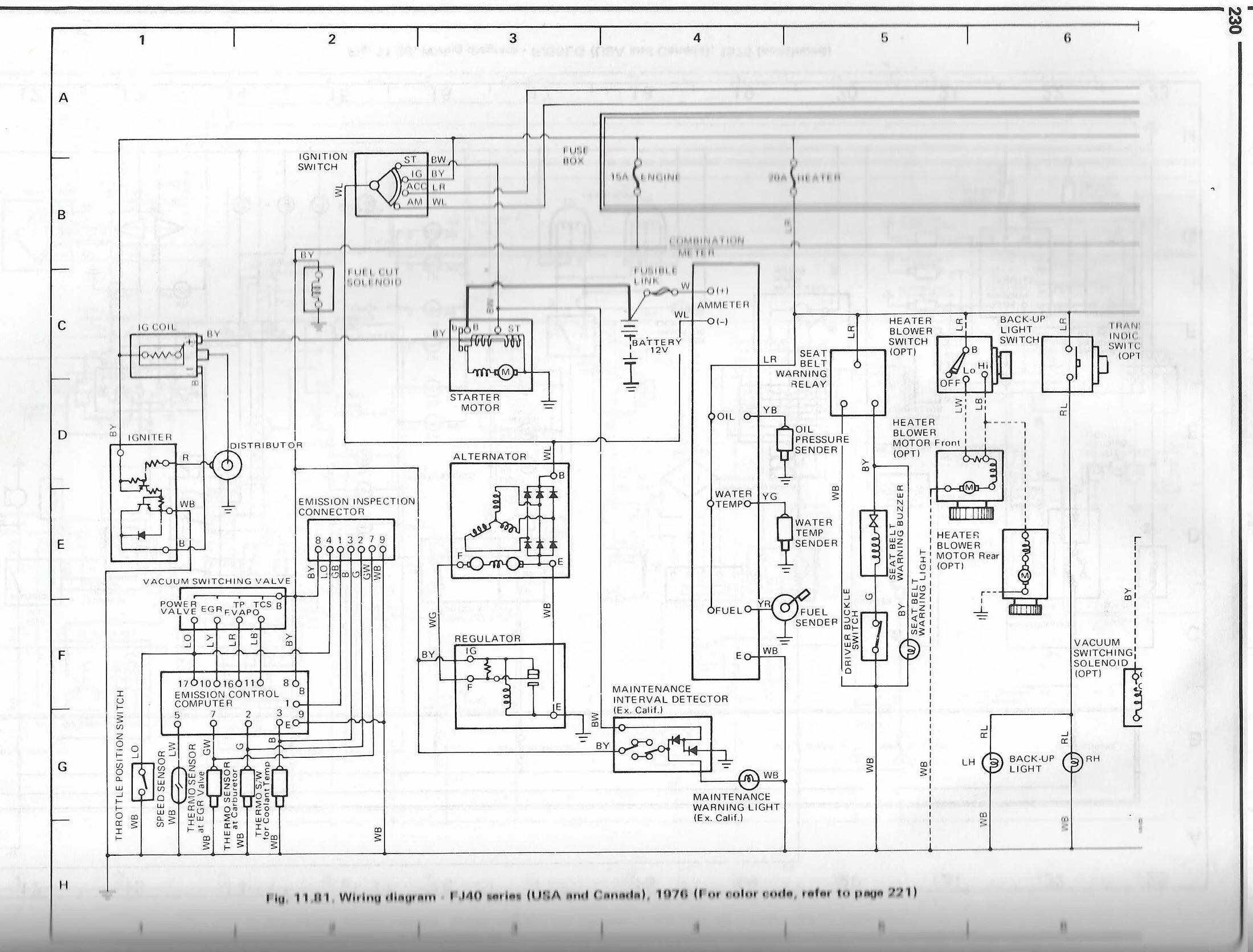
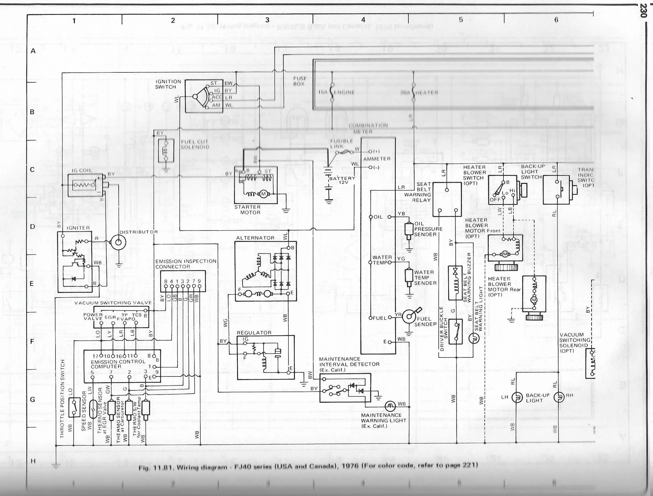
In the original harness, the 'engine' fuse is energized by the ignition switch, which energizes the black/yellow wire to the carb solenoid. It shouldn't be wired off of the coil. It can be wired off of the coil, but, then it bypasses the fuse block. Perhaps you can find the lead from the middle top of the firewall to the carburetor. If the mice ate your carb solenoid wire, like they did on mine ('75 USA-FJ40), you might try to run it from the coil-positive, just to see if the ignition is working, with an inline fuse for testing purposes. Otherwise, a fuse-tap might be a solution for the carb, if the original harness wire has been cut and properly capped-off.
 
I'm counting five or maybe seven wires running off of the coil-positive; I hope I'm reading the photo wrong.

Be careful around the high voltage side of the ignition - this isn't a circuit to be close to when troubleshooting.

The '76 ignition-hot shouldn't go to the carb; the carb cut-off solenoid is routed thru the 'engine' fuse.
The engine fuse is used in that coil circuit, but it’s the only non factory wire attached to that post (besides the Pertronix attachment).

Thanks for the concern. There are other wires running below that photo that could look like what you like what you thought process is.
 
The engine fuse is used in that coil circuit, but it’s the only non factory wire attached to that post (besides the Pertronix attachment).
No, the coil is not on the 'engine' fuse. There is a branch in the harness, just after the ignition switch. One branch goes to the 'engine' fuse, the other branch goes to the coil. Were you thinking of the fusible link, at the battery-positive?
Engine Circuit.webp
 
I went through a pertronix nightmare on my old boat years ago. Is yours an igniter 1 or igniter 2. The igniter 1 is know to fry if ignition left on ,they supposedly fixed this issue with the igniter 2. I had my first pertronix. Dead out of the box pertronix warrantied it asap. Then a month later issues came up left me dead in the water needed tow back ,it was a bad brand new flamethrower epoxy coil maybe used 4 hours . I tossed it out and put back in the original oil filled 30 year old coil also adding back in the ballast resistor to lower voltage to coil and it fired right up. Two bad flamethrowers in a month igniter and coil. I don’t recommend flame thrower coils cheap crap. Try your old coil and see what happens. Also these pertronix need there 12 volts anything dropping below 10v they won’t work either. After I got mine all sorted the pertronix has been running flawlessly for 12 years. Also I think if I remember correctly the distributor body needs a good ground. Check the clamp is clean that holds the distributor tight. In my situation I had corrosion and dissy ground from the body was bad also.
I know nothing about the crusier as I run HEI small block. But the pertronix was pretty finicky to get working.
Needs good voltage and good coil. Swap your coil. My flamethrower coil tests fine on my ohm meter but when used was junk the faulty coil had me stumped for a few hours as I was thinking it was fine. I still carry a spare igniter 2 a spare NAPA oil filled coil and my points in my boat to this day. I need no drama. Haha I’m sure you will figure it out. Cheers.
Thanks for the info and that sucks to know the lack of reliability out of the box. Sounds like once you find a good one they will last. I have my old coil and did place it back on at one point with no change. Now I suspect the pertronix igniter 1. I have an igniter 2 on its way and will send the 1 back if is in fact the culprit. The only good thing about the whole deal is it has forced me to learn and understand the ignition system. The frustrating part is it seems so simple but yet I am not running yet. I will keep working at it and reading all the helpful threads from individuals like yourself.
 
No, the coil is not on the 'engine' fuse. There is a branch in the harness, just after the ignition switch. One branch goes to the 'engine' fuse, the other branch goes to the coil. Were you thinking of the fusible link, at the battery-positive?
View attachment 3783566
Dam. I’ll get the multimeter out. Either I’m confused or - it’s been rewired ( hoping I’m confused).

Appreciate your interaction.

Absolutely appreciate this website.
 

Users who are viewing this thread

Back
Top Bottom