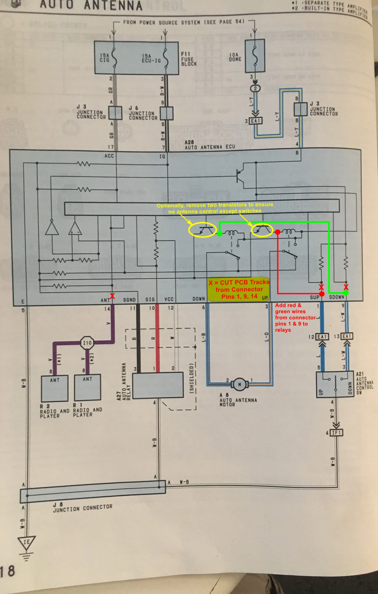
So in the process of adding a second battery in my 97 as part of the windshield washer bottle relocation effort I decided it was time to replace the broke AM/FM radio antenna whilst I could still easily access it. On removing the broken antenna it was obvious it was a cheap aftermarket model that had been poorly jerry-rigged. I considered several options including this very cool one from Trail Tailor Antenna Mounts . Ultimately I decided I really wanted to retain the use of my factory antenna up/down buttons on my dash. I lucked out and found a factory antenna model 86300-60050 new in the box on eBay for a great price and got it. It installed relatively easily and looked nice. However, on powering up the truck the antenna shot up and made a hideous noise as the toothed belt and gears clacked at the end of travel, when powering down the truck the antenna shot down and made the same racket for about 30 seconds. Long story short the 86300-60050 is the correct antenna for 91-96 Land Cruisers; it is not the correct antenna for 97 Land Cruisers; these need the antenna model 86300-60080 which has a second 4 pin connector that provides antenna position (height) feedback to the AUTO ANTENNA ECU (pn 85914-60050) located high up in the right side (passenger side) kick panel. This dedicated antenna ECU is designed to automatically put the antenna up when the radio is turned on. When a 86300-60050 antenna is connected to it bad things happen that will ultimately damage the antenna. Unfortunately locating a 86300-60080 antenna is difficult at best. Cruiser Dan allegedly has refurbished ones for a pretty steep price. There have been a few people who have written about these trials and tribulations and how one might force the 86300-60050 antenna to work within a 97 cruiser. If interested or in need of doing this yourself the write up on my fix can be found here - Loud gear grinding noise after power antenna lowers. It's not hard to do and works great in making the antenna behave like pre-97 models.

