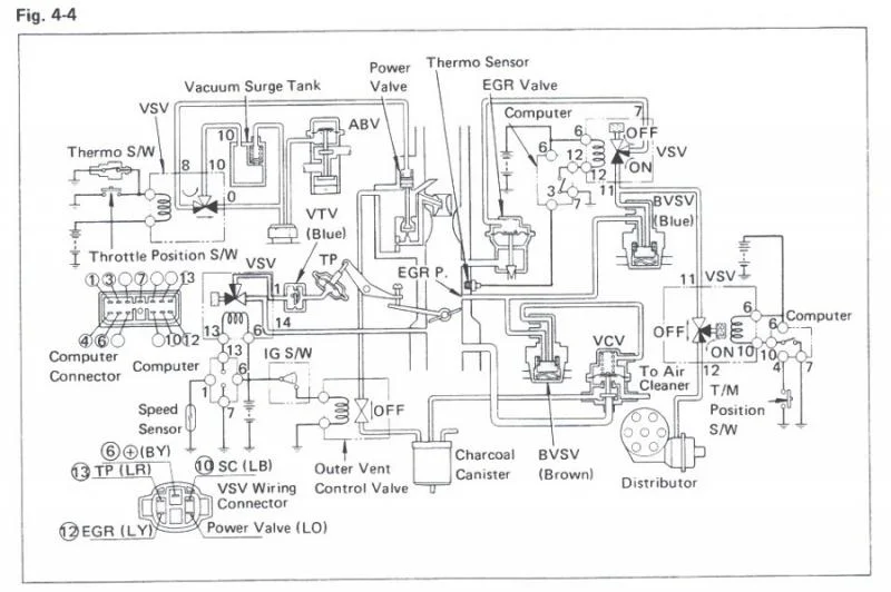
Can anyone provide me with a schematic (or even better, some pics) of the vacuum hose routing for a California emmissions 1978 FJ40? Thanks....
Follow along with the video below to see how to install our site as a web app on your home screen.
Note: This feature may not be available in some browsers.
This site may earn a commission from merchant affiliate
links, including eBay, Amazon, Skimlinks, and others.
If you need to continue running the emissions gear, you need the OEM 1978 Emissions Manual. It's about $20 at SOR. It might still be available from Toyota as well. It has the hose diagrams, descriptions of operation, and troubleshooting charts. It's well worth the money.

Does anyone know what missing the Blue VTV valve in the above pics would do to my engine performance? I did notice however that this VTV was missing on mine.
Thx,
Pwelco