My Blue Beast, which is no longer blue (1 Viewer)

This site may earn a commission from merchant affiliate
links, including eBay, Amazon, Skimlinks, and others.

Ok, just went outside to have a look and took a quick pic of the chain coupler.

45F9C13A-4667-41CC-B871-AA43106E7E6F.webp


That’s the one part of the chain that doesn’t have the oval flat connector between two links. Is that pin likely to pry out/drive out?
 
Switching gears, I want to take the old roll bar out and put in a stock roll bar I got from Mark @65swb45, in order to reduce the height for the soft top.

Three of the four pillars appear to just be bolted on, but behind the passenger seat it looks like bolted + welded:

21EE6B45-1EEE-4DF4-BDCE-F7302425B3A4.webp


Is that something I should attack with an angle grinder? What sort of attachment should I use to grind down the weld so that I can remove the roll bar?
 
Tom

I would tackle this in two stages. I would cut the tube off near the base with either a cut-off wheel or sawsall, then go after the weld. Having the tube out of the way will give you much better working angles to go after the weld without risking extra damage to the sheet metal.

Interestingly enough, I spent two mornings this last week doing similar demo work in a friend’s warehouse. So I’m stocked up on cutting wheels and have a new face shield. ;)
 
Coming back to my battery wiring, I'm getting ready to order new battery cables and thinking that this is the time to deal with all of the wiring at the Pos+ side of the battery, particularly for the fusible link.

I was looking at this post from @bj40green wherein Rudi describes the ratings of the three wires in the stock fusible link for the HJ47.

And then I was looking at the stock fusible link from an 80-series cruiser:

fuseable-link__48986.1463304033.webp


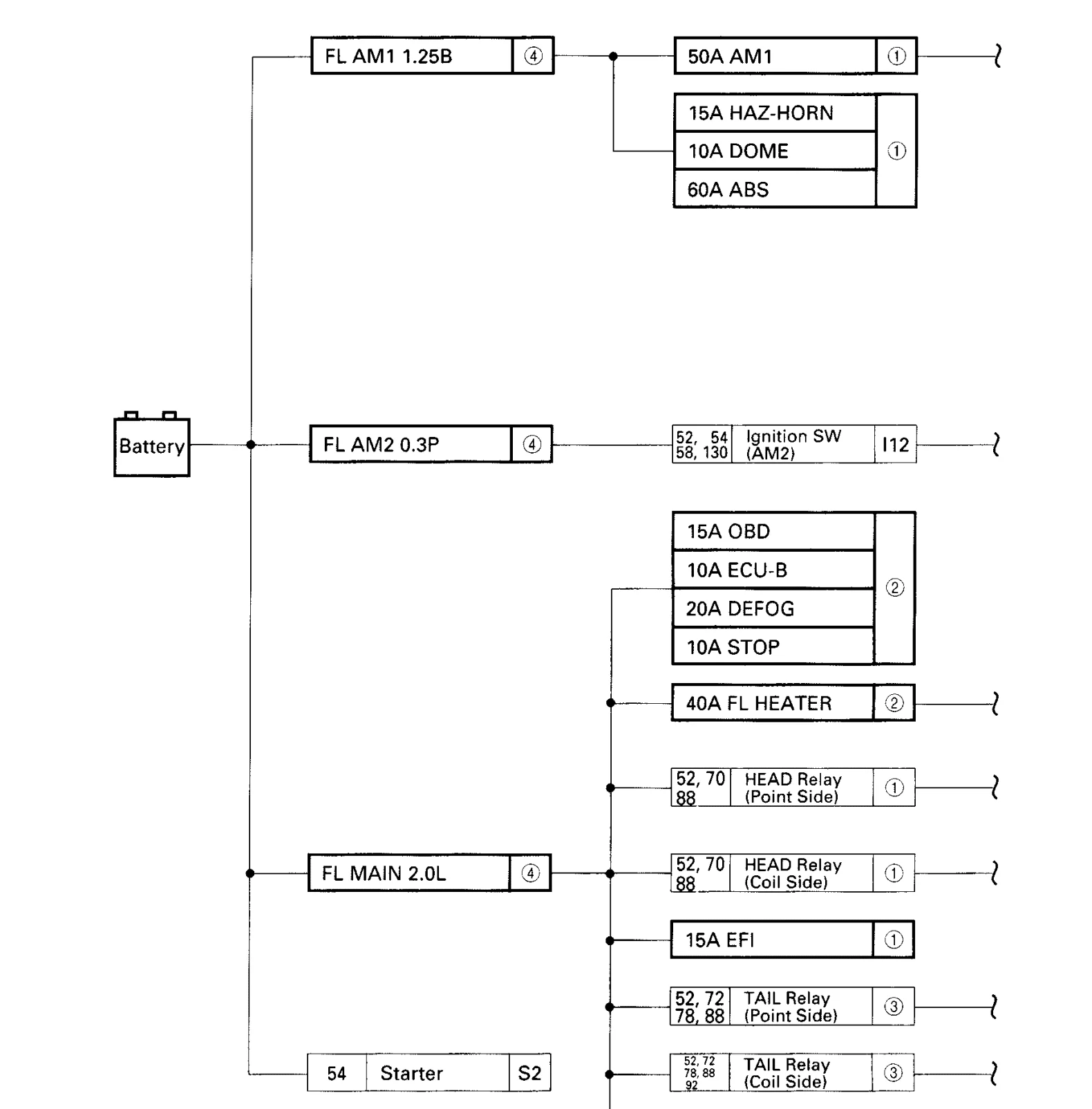
According to the 1996 EWD, I think that the wire ratings are the same, 1.25 Black, 0.3 Purple, and 2.0 Light blue:

1986-fsm-fusible-link.webp


Having learned tons from @lostmarbles great thread on his ammeter issues, I think the one thing that would be missing if I used the 80-series fusible link, or that I would need to account for if I went for this setup would be the ammeter wiring which, incidentally, was bypassed by a PO previously, so by accounting for that missing bit I might have a shot at a functioning ammeter.

Sadly, though, the EWD I have for a 1983 HJ47 (with superglow), lists the following specs for four(?) fusible link wires:
  • 2.0L (14ga)
  • 1.25B (15ga?!?)
  • 0.5G (20ga)
  • 1.0GR (16ga)
I see the fusible links shown in two of the three diagrams I have, the first on page one:

fusible-link-ewd-page-one.webp


and the second one on page three:

fusible-link-ewd-page-three.webp


Based on the path and the wire colors in the two diagrams, it seems to me that the FL on page one is the rightmost FL labeled 1.0GR on page three.

I don't understand the FL labeled 2.0L/1.25B in the second diagram above. And I don't understand the Y in the fusible link diagram on page one.

Are there three fusible link wires or four?!?!
 
I guess that one explanation for the two different fusible link drawings would be the difference between gas and diesel, since two of the three FLs in the diagram protect the EDIC and the Glow system, neither of which are in play for the FJ40.

But that doesn’t help me understand whether there are supposed to be three or four FLs, and what the ratings are if there are only three.

If the 2.0L was listed with the 1.0GR, I’d guess that they were different sizes for gas and diesel, but the 2.0L is listed with the 1.25B. @Luke77 posted a similar looking diagram for a 1985 HJ60, and his European-spec HJ60 actually has a pair of FLs marked GLOW 2.0L AM 1.25B
 
I was going to update on my fusible link pursuit, but I had some time yesterday to try to get the roll bar that I purchased from Mark's Off Road installed.

I got it mocked up:

Screen Shot 2018-04-08 at 11.14.13 AM.webp


Then I surveyed the area where I would need to mount to the wheel wells:

Screen Shot 2018-04-08 at 11.11.53 AM.webp


I was going to post and ask if this is what Bondo looks like (sauerkraut, as the French call it). Then I took a putty knife and hammer to it.

Screen Shot 2018-04-08 at 11.12.27 AM.webp


:eek::censor::worms:o_O

I think those about sums up my reaction.

Screen Shot 2018-04-08 at 11.14.13 AM.webp
 
I must say that now I am really depressed. I wasn't prepared to be doing bodywork. I just wanted to put in the stock size roll bar so I could get the soft top on with a stock height, and also attach the 3-point seat belts I got from Cruiser Corps a couple of years back.

But there's no way that roll bar goes on without new metal in the wheel wells. I took a look at the driver's side and it is in similar condition.
 
Sorry to see that, Thomas. People will do most anything to keep 'em on the road.

Better to know than to have relied on that "roll bar" for any perceived protection.
 
Thank you, guys, for the reassuring words. I've started looking at the various vendors who sell steel parts. CCOT seems to have good marks, as well as Real Steel. Maybe this is the time and place where I finally learn to weld. It'd be a big project for a guy like me, but growth comes from challenging yourself to try things out of one's comfort zone. Lemons in, lemonade out, right?

Back to my other, current obsession, the wiring up front. I've ordered new battery cables from @Fourrunner and I think I've identified all of the wires at the positive terminal. As with so many electrical questions, answers are often found in threads where Rudi ( @bj40green ) and Tom ( @lostmarbles ) participate, but with the HJ47 there is also @Henry James the 47th , and his reply to a question about the EDIC relay confirmed something that I suspected, but seemed to be contradicted by the wiring diagram: that the final, black wire, that I could not identify coming off of my B+ terminal is what is powering the EDIC motor. And, as I looked over my pictures, I believe that it is being protected by the original Green fusible link wire. So I think that my current wiring is mostly safe, just ugly (I'm still not convinced that putting two x 1mm² fusible link wires in parallel is equal to a 2mm² fusible link, but based on the other things I've seen I'm willing to give the benefit of the doubt to the auto electrician who worked on this for the PO).

To address the ugliness aspect of this, I went ahead and ordered a fusible link for an HJ75 (part # 90982-08236), which features blue, black, and green fusible link wires (2.0, 1.25, and 0.5mm², respectively). I'm convinced that the HJ47 with super glow originally had only the three fusible link wires, and that I've been letting the diagram confuse me because I keep forgetting that the one diagram is representing the wiring for all of the BJ4x, FJ4x, and HJ4x vehicles, not just my HJ47.

Hopefully the next update will be less academic and more pictures.
 
It's been ages since my last update. I have been driving the truck to work once a week this summer, since there are no school drop-offs to be done. I got a few minutes today to deal with the bypassed ammeter circuit.

I ordered a few inline fuse holders from Waytek that came in on Friday.

I added them in.

Screen Shot 2018-08-19 at 9.58.56 PM.webp


And with some 5A fuses inserted, I have what appears to be a working ammeter!

Screen Shot 2018-08-19 at 9.55.57 PM.webp


Now the only gauge of the four that isn't working is the temperature gauge. But before I get to that, I've got some other bits and bobs to deal with.
 
:clap:

I’m so glad YOU’RE tackling the wiring.:bang:
 
I hear ya, @65swb45!

Coincidentally, my eyes wandered directly to the word PATIENCE in your signature immediately after I read the :bang:.
 
Sadly, I just recently sold the half dozen wheel studs I had. :doh:

Happily, though, I did not get rid of the diff rebuild kit or the FF bearing kit I bought from Specter awhile back.

0F2D3F1A-01A8-40C5-A8CE-603888FD32DB.webp
 
Am I correct in thinking that without the rear driveline, I am also without my parking brake?

I set it when I parked the truck, but it did not seem to have any effect--I had to chock the wheels. I think that jibes with my understanding of the drivetrain, sadly, it also means that trying to do the work myself at home would be a challenge because the garage is the only flat surface on which to work, and I don't think I can take over the garage for the several nights it would take me to do this, as I'd be learning as I go.
 
Am I correct in thinking that without the rear driveline, I am also without my parking brake?

I set it when I parked the truck, but it did not seem to have any effect--I had to chock the wheels. I think that jibes with my understanding of the drivetrain, sadly, it also means that trying to do the work myself at home would be a challenge because the garage is the only flat surface on which to work, and I don't think I can take over the garage for the several nights it would take me to do this, as I'd be learning as I go.


Lock the hubs... Put it in 4L and then, pull the park brake

Cheers
Crusty
 

Users who are viewing this thread

Back
Top Bottom