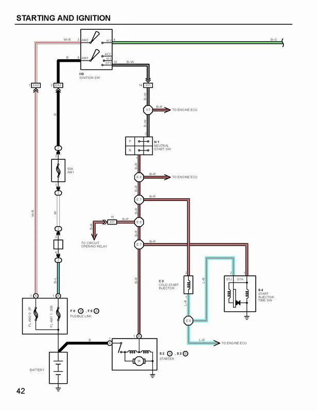
You almost had me there. With a manual tranny you don't need it. The B-W from the ignition switch just goes straight to the ECU and provides a start signal.
The neutral start switch only allows power to the starter.
edit: The B-W wire from the start switch is spliced into the B-R wire. Both go to the ECU, but only receive power when the key is turned to start. It doesn't have power all the time.
It also seems to control the circuit opening relay initially and the start injector timer. It is wired into STA on teh ECU. So what happens if STA always has power? And if the circuit opening relay is not controlled by the other path (which it would not is the neutral switch is hard wired). It doesn't look like you can just ignore it.




