New F & 2F carbs (5 Viewers)

This site may earn a commission from merchant affiliate
links, including eBay, Amazon, Skimlinks, and others.

Left a voicemail looking for info to verify correct part for my 85 FJ-60 before I order. Also want to know if they're in stock because I'd need it NLT end of the month (vehicle being shipped and needs to run reliably).
 
Out of stock as of 4/20/2017 Should have another shipment due in the first or second week in May.

View attachment 937073




FJ60's
$270 shipped to the lower 48

If the button doesn't work try this link: Error - Cookies are turned off - PayPal





FJ40's & FJ55's mechanical linkage type (non throttle cable type) this is mainly for you 2f folks
Includes air cleaner spacer and choke cable stop.
$271 shipped to the lower 48


If the button doesn't work try this link: Error - Cookies are turned off - PayPal


View attachment 937074


FJ40's & FJ55's with throttle cable type systems uses 1970-1973 FJ40 throttle cable. This carb can be used to retrofit those who have Weber or Holley carbs as well. If you have either of these carbs you will need a stock carb spacer.
Includes choke cable stop and stainless steel throttle cable bracket. You will need to purchase the throttle cable from SOR.com or Toyota ( SOR qty1 of part #042-04B-EC and qty2 of 042-34A)

$315 shipped to the lower 48

If the button doesn't work just use this link: Error - Cookies are turned off - PayPal

If you live somewhere besides the lower 48 I'll ship it just please PM or e-mail me for a freight quote.
Accepting paypal links above or directly to my paypal address marshall@828rugs.com or checks

Marshall Shepherd
500 Marsh Creek Dr.
Mauldin, SC 29662


Please note that checks will need to clear before I ship. Sorry for the delay.



New, brand new desmogged carb.

These are aftermarket carbs. I've been working on bringing these into the US for a year now. I have a product you will really like.
They also come with the high altitude jets (they reside behind the big bolts on the fuel bowl), the 9mm air cleaner spacer and the choke stop if needed.

The first carb below is the f carb with cable brackets. You will still need to supply your own cable.

View attachment 937074

2F with mechanical linkages both 40 & 60 series.

View attachment 937073
 
I'm in the market for a carb, please let me know when when available. I'll be putting it on a 1974 FJ55 replacing the PO installed Holley carb. Which carb should I get?
 
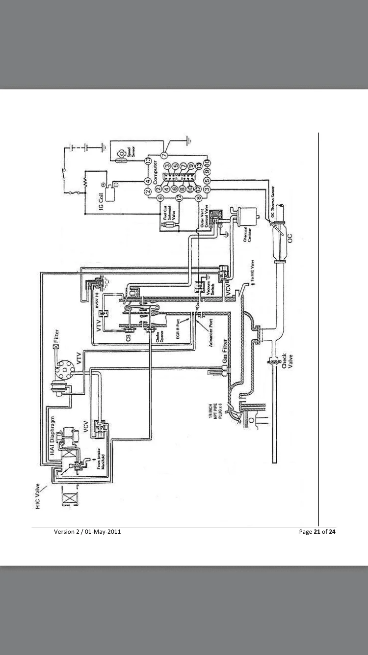
Does anyone have a 2F Trollhole vacuum plumbing diagram similar to [attached]? I suspect I've plumbed a thing or 2 incorrectly. My rig isn't running poorly (drove 2500 miles on/off-road last week), but the vacuum seems a bit low given the circumstances.

IMG_5285.webp
 
Hey Marshall. I bought a lightly used carb that you put together from a fellow mudder and he kept the throttle cable bracket for himself. Do you have an extra bracket you could sell? Thanks!! I added a pic so you'd see what was missing.

 
Hey Marshall. I bought a lightly used carb that you put together from a fellow mudder and he kept the throttle cable bracket for himself. Do you have an extra bracket you could sell? Thanks!! I added a pic so you'd see what was missing.



It looks like there's a silver spring missing on that linkage too
 
Hellooooo.... PM'd you a few times and left a message. I really want to install this carb and need that throttle cable bracket, silver spring, and whatever the connector is to attach the cable to the throttle arm. I'm desperate! Please help!
 
Okay, figured out that it's the idle solenoid, but the PO must have cut mine off from the wiring harness when he put on the weber. I don't have anywhere to plug it into, and looking through the wiring diagrams for my year, I can't find it. Is it called something else in the wiring diagram? How do I route the wiring? Any help would be appreciated, I want to get her back on the road! Thanks, Eric!

Borrego, I have the same issue. The PO put a Holley carb on and cut the wire for the idle solenoid. What did you end up doing to fix this? Do you have a picture?
 
I confirmed with my manufacturer today that the carbs will ship on the 23 which is this Friday. I opologize for the delay in shipping. They just got behind on production. They are shipping air so it shouldn't take but 4-5 days to come in. If this won't work for anyone please let me know and I'll refund your money. Again sorry about the way too long delay.
 
Just placed my order for a mechanical linkage carb - I will also need some guidance on vacuum plumbing as noted below. Thanks!

Does anyone have a 2F Trollhole vacuum plumbing diagram similar to [attached]? I suspect I've plumbed a thing or 2 incorrectly. My rig isn't running poorly (drove 2500 miles on/off-road last week), but the vacuum seems a bit low given the circumstances.

View attachment 1464932
 
Carbs in the air to me. Finally. Should have them Friday. Will do my best to drop what we are doing in the shop and throw all my guys on shipping them out the same day. If you happen to see a shipping notification wed or thurs just note I'm going to print labels before they ship so the process will go quicker. May not start moving till Friday or Monday.
 
Just wondering if I will be able to get one of the latest batch of carbs or no? Ordered June 20th so I realize I'm later compared to some. Just need to figure out next steps on my carb situation depending on the wait. Thanks!!!
 

Users who are viewing this thread

Back
Top Bottom