HJ60 frame and powertrain swap (12ht A440)

This site may earn a commission from merchant affiliate
links, including eBay, Amazon, Skimlinks, and others.

A couple of the puzzlers I have right now...

1 - It seems my throttle linkage cable is now too long and has a funny bend in it with the 12ht. Does anyone know if there is a different one for the 12ht vs 2h? Or is it a routing thing?

2 - I have a 24v tach from an HJ61 that has red and green trubo lights on it... Does anyone know what those hook up to?

Where did you get your throttle cable? This is a hold-up for my project. Also, did you have any clearance problems between the elbow coming out of the turbo and the throttle pedal poking through the firewall? Mine hits.
 
- I seem to have 2 temp sensors. I have the current harness hooked up to the one on the side next to the oil sender. But there is one on the top too (or at least the place for one there which I put my old temp sender in)

- I havnt figure out how to hook up the glow system? Any pics or advice of that is also appreciated.

The temp sensor next to the oil pressure sender is for the glow system preheat timer. It uses the temp reading to determine how long to glow. I think the sensor on the thermostat housing is the one you want to use for your temp gauge.

Hook up the glow screen wires to a 100A relay (available at auto electric shops) and ground. Wire the relay to a dash mounted pushbutton switch. Or you could wait until I complete the wiring on my 12H-T conversion and design a glow timer for 24V to 12V conversions.
 
Where did you get your throttle cable? This is a hold-up for my project. Also, did you have any clearance problems between the elbow coming out of the turbo and the throttle pedal poking through the firewall? Mine hits.

My 2H stuff seems to work... But my memory of your project is that you are not starting with a 2H.
 
Hook up the glow screen wires to a 100A relay (available at auto electric shops) and ground. Wire the relay to a dash mounted pushbutton switch. Or you could wait until I complete the wiring on my 12H-T conversion and design a glow timer for 24V to 12V conversions.

Nice. Thanks for that! Is there a reason I cant use my old 2H timing circuit that was activated by key?
 
Nice. Thanks for that! Is there a reason I cant use my old 2H timing circuit that was activated by key?

You probably could. I didn't realize that you are starting with a 2H. Someone else will have to confirm. Is your truck 12V or 24V? My circuit will be useful for folks like me starting with a 12V truck and swapping in a 24V engine.
 
You probably could. I didn't realize that you are starting with a 2H. Someone else will have to confirm. Is your truck 12V or 24V? My circuit will be useful for folks like me starting with a 12V truck and swapping in a 24V engine.

I am 24v... sorry I should have specified earlier. It looks from tehe one vague pic I have seen int he engine manual that the 24v has two wires on the glow circuit and the 12 has only one.
 
So I seem to have figured out my vacuum mysteries with the great chart pointed to in the previous post. The downside is that I have also determined that my vacuum actuator is bad on the 12h-t. The diaphram seems to be leaking and its not the same as the one on the 2H. Both G&S and 4Wheel Auto (who usually never fail to find my part) cant come up with this one... Anybody have a lead? (click the pic below for a larger one)


 
So I seem to have figured out my vacuum mysteries with the great chart pointed to in the previous post. The downside is that I have also determined that my vacuum actuator is bad on the 12h-t. The diaphram seems to be leaking and its not the same as the one on the 2H. Both G&S and 4Wheel Auto (who usually never fail to find my part) cant come up with this one... Anybody have a lead? (click the pic below for a larger one)

Can you post up a pick. I know someone who may have one.
Ill need a better pic to make a positve identification. It would be good if I get it by tomorrow morning aust wst
 
Here are a couple pics, also note that 2H one looks almost identical but wont work as it has a different bracket and a different stroke length (if you click the pics you will get a blow up):







I have not found a part number yet.
 
Zander no used available and Toyota says none in oz . Its 3 weeks from Japan and the retail price is $126.38 AUD.
Try Japan 4x4

The oz part number is 261133 6804
 
New bumper

My new front bumper and 24volt Hella Rallye 4000 lights went on this weekend. :D I wired them to a 24v lighted defrost switch I got from ebay a while back that fits right into one of the dash knockouts. Got the spiffy stainless bumper from an IH8mud member in Oregon (It holds air too, there is a shop air quick disconnect under the passenger side light). Since it was made for a 60, and I now have a 62 frame, I ended up cutting the mounting tabs off it came with, and re-fab'ed a set out of thicker (.25") stainless with my exact bolt pattern and spacing. Then TiG welded them on...

Click for larger pics and more angles


I am still looking for a 12ht idle up vacuum valve to replace my leaky one, and would like to get my 24 volt glow screen set up going and would to get a diagram of all that if anyone has one.
 
Last edited:
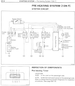
Would scans of the 12H-T Pre-Heating System Circuit from the Factory Repair Manual help?
 
Would scans of the 12H-T Pre-Heating System Circuit from the Factory Repair Manual help?

If they are different from I am seeing in the factory repair manual I downloaded from Birfield they might. Or maybe I am just missing it in there... page# ?

If there is an assembly drawing from an EPC like the vacuum diagram shown above. that would also be great.
 
Page numbers are: ST-8 & ST-9.
What do you mean by "assembly drawing from an EPC"?
 
Page numbers are: ST-8 & ST-9.
What do you mean by "assembly drawing from an EPC"?

Yup, I have those pages. That wiring diagram is good. What I am trying to figure out is that there are two terminals shown on Page 270 (shown below) and the forward wire I have shown in red is not on my engine. Does it just go to the terminal around the corner (on the front of) the heater block like the wire on the other one?

Click for larger photo

And then what two leads in this diagram go to those two terminals?

Click for larger image
 
Vacuum Valve that cant be found?

Well this vacuum idle up valve seems to be very elusive. I think mine was damaged on this crate it came over from AUS on after pulling it and inspecting. I am told the part is no loger made, but the part number is:
88031-60050 Actuator set, idle up. HJ61

In any case i pulled it and have taken some better pics:

http://picasaweb.google.com/longnow/LCFrameSwap/photo#5004523017508891778

http://picasaweb.google.com/longnow/LCFrameSwap/photo#5004523017508891778

Anyone know about a blown 12h-t or one that is being parted out ANYWHERE?!?!
 
Last edited:
Well thanks to Japan 4x4 I now have a part number on the vacuum idle up valve:
88031-60050 Actuator set, idle up. HJ61

The bad news is that Toyota Japan doesnt have any and NO ONE can find one!!! Any leads appreciated.

Got some new work done today...

- The first half of my water methanol injection set up.
- New LED tail lights, and a 24-12v trailer light hook up (from Wayne at Crushers)
- New ground cable to replace my frayed one.
- New fuel filter as it seemed like mine was plugging at highway speeds

The Snow Performance water methanol kit came with a computer that runs the pump based on your boost and EGTs. I installed that computer with integrated digital gauges so I can get a sense of boost and EGT. They originally had said they could get me a 24v pump, but after waiting for it, they then said that the pump had to be run from their computer and so it wouldnt work at 24v. I now have a standard 12v pump, and will run it off a converter.

I installed my EGT sensor into the exhaust manifold casting in front of the cylinder closest to the cab (I did this when the motor was out of the truck which made it easy). I see looking around here that others have installed it into exhaust downtube after the manifold which makes sense as it would then gauge the aggregate of all 6 cylinders... oh well mine is in now and seems to be working just fine.
 
12HTpics007Medium-1.jpg
 
Back
Top Bottom