FJ62 Fusible Link Replacement discussion

This site may earn a commission from merchant affiliate
links, including eBay, Amazon, Skimlinks, and others.

Joined
Jul 11, 2022
Threads
29
Messages
1,560
Location
ABQ, NM
Been talked about probably in 10+ threads, but figured why not experiment a bit more. I am doing an LS swap, but I figure this info would be useful for more than just my application.

Not here to debate fusible links vs fuse methodology, lots of opinions. I have ran this by a few EEs at my job and no issues, also ran it by a prior ford EE, also no issues when spec'd correctly (Wire margin, Temp in engine bay, etc).

Fuses/Fusible links protect wiring. Wiring is sized to meet loads.

Design Assumptions/Notes:

Wire Rating:

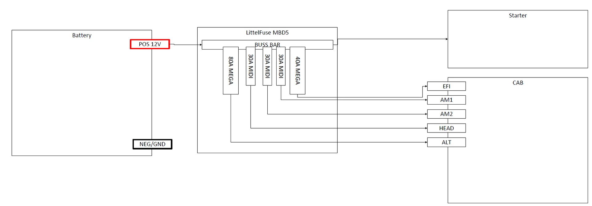
The Toyota stock wiring has 5 taps to the battery. AM1, AM2, HEAD, EFI, and ALT. All but ALT stay a single conductor for a generous length of their run to various destinations (usually ignition, fuse box, or a relay). ALT gets tapped fairly quicly into another ~10ga wire. I measured the cross sectional diameter to get close equivalents in AWG. Note the range, its hard to get this perfect. Then converted to mm2.
IMG_5115.jpeg


Fuse (Link)Conductor Diameter (mm)Area (mm2)Approx AWGApprox Conductor length (ft)Max Amp at 30CMax amp at 60CBundle Derate?
AM12.5-2.254.9109403015
AM22.5-2.264.9109403015
HEAD2.5-2.274.9109403015
EFI2.5-2.284.9109403015
ALT3.4-3.59.68137556.2528.125

Fusible Link Research:

Some good links:
SAE J156

Toyota Diagram for FJ62, note that the yellow wire has a larger fusible link than the other same diameter wires, odd...

1713129008609.jpeg
 
Last edited:
Loads:

My truck is completely disassembled, but if someone has the capacity to measure the loads on each link that would be massively helpful, especially a simple-ish one like the Red headlight circuit. My bench testing showed each conventional light at approx 3.0-3.75A per light at 12V. Lets assume worst case, 15A from the headlights on high beam. Each bank of headlights has its own 15A fuse in the fuse box. Sort of jives with the feed wire to the headlight relay being able to handle 30A at 60C.

IMG_5116.jpeg


Possible replacement solutions:

@CruiserTrash has done a great job with the Littelfuse based solution for FJ60s, so I am boucing off that idea. MDB5 MEGA® & MIDI® Power Distribution Box - Littelfuse - https://www.littelfuse.com/products/dc-power-distribution-modules/fuse-only-pdms/mdb5.aspx LittelFuse makes a 5 circuit box, but 3 MIDI and 2 MEGAs.

1713131581782.jpeg


MEGA fuses can be rated at 40-500 A depending on application. See Derating curve. A 40A fuse at 60C derates to approximately 28A ish.

1713131658958.png


Also of Interest is the Time-Current Characteristics

1713131400971.png


So for a 40A fuse, seeing a 80A current, will fuse between 1 and 15seconds.

MIDI fuses are very similar.

1713131782463.png


30A fuses would likely suffice for most circuits(if we ignore any bundle derating).

The ALT circuit however is confusing. I believe a stock FJ60 Alternator is ~55A, and the 62 is more i believe. This leads me to think that the parallel ALT white wires are an attempt to increase ampacity in this area, possible up to ~85A. Anyone know the 62 alternator rating? Likely the short run of ~8AWG wire from the fusible link before the split is probably acceptable.
 
Last edited:
My LS Swap potential solution:

The Yellow EFI fusible link is being removed in my application. Instead I am reusing the Igniter/AM2 circuit for a easy 15A fused, switched power tap for my BP harness. BKL/BLU wire will replace the yellow wire in the fuse block. The GM ECM and the BP harness pull constant 12+ off the starter stud tap. This leaves 1 circuit open on the fuse box.

AM130A MIDI
AM230A MIDI
HEAD30A MIDI
ALT80A/60/50 MEGA likely, especially since I am not running my alternator charge here anymore

EDIT: Typing to fast to watch my notes. Final leg in the box will be to my internal dist box that I have spec'd for 100A.
 
Last edited:
@BurntToast Good research grasshopper. This is the road I went down a while back. Datasheets are important to calculating this stuff.

Also, that box is the centerpiece of the 62 fusible link replacement kit I've been working on. I wish there was a smaller form factor waterproof box on the market, but there's not. Then the problem is - at least in a 3FE engine bay - where the hell do you put that big honkin' thing. I've worked on a few locations and none have 100% satisfied me yet. And that's where I'm at. Literally all I have to do is settle on a location and whip up a bracket.
 
Last edited:
I figured you would logically move to the next largest size, and yes I agree fitment is going to be an issue! I purchased one and the fuses last night, so hopefully this weekend Ill find a spot and post it here and my build thread.
 
When my fusible link corroded out on my FJ60, I just wired a 40A fuse inline. It never burned up.
 
When my fusible link corroded out on my FJ60, I just wired a 40A fuse inline. It never burned up.
On a 60 a 40A fuse is oversized for two of the link wires (less safe), and undersized for the third link wire (more “safe” but in reality it’ll just blow all the time). Just FYI.

@BurntToast on a 62, like a 60, there are different sized link wires for different purposes.
 
On a 60 a 40A fuse is oversized for two of the link wires (less safe), and undersized for the third link wire (more “safe” but in reality it’ll just blow all the time). Just FYI.

@BurntToast on a 62, like a 60, there are different sized link wires for different purposes.
I misread, I thought he was talking 62 I’m an idiot
 
Fuse box has arrived. Doesn’t fit behind the air box so it’s going to have to go back. I don’t have the stock washer bottle (broken, smaller aftermarket one going in)
View attachment 3611720
View attachment 3611718
View attachment 3611719
That was kind of the spot I was working on most recently. That box is a big honkin’ thing, eh? There’s a couple other spots I have in mind and another box setup I want to test.

Even if that one is too big, it’s pretty high quality stuff.
 
That was kind of the spot I was working on most recently. That box is a big honkin’ thing, eh? There’s a couple other spots I have in mind and another box setup I want to test.

Even if that one is too big, it’s pretty high quality stuff.
Yup it is bigger than I thought, but it’s quality for sure and luckily I have more space.

Just a tiny bit smaller and it would have fit!
 
Bracket concepts in work. Should be able to tap off the aft most airbox bolt and the two forward hood spring thing bolts

IMG_5136.jpeg


Good ole CAD before CAD

IMG_5134.jpeg



1713655831412.png


Reason for the angle is to kick the bottom of the fuse block inboard a bit, this allows the top to clear the hood and still have battery cable clearance
 
Last edited:
Looking good!

Interesting read about wire ratings, fuses, and fuse times. Appreciate you taking the time to write it all out.

Time to swap the hood springs for some struts? Lot’s more room for activities that way.

I actually have a hood strut kit here, but wanted this to work for potential stock users. But I agree the strut is a nicer solution
 
Back
Top Bottom