Build 3RZ / 2RZ Swap Notes

This site may earn a commission from merchant affiliate
links, including eBay, Amazon, Skimlinks, and others.

Joined
Jul 31, 2007
Threads
26
Messages
649
Location
San Diego North
This is a slimmed down version of a thread I used to have on another site. I hope it helps someone attempting a similar swap. I will add more as time allows.
My truck 1985 4Runner SR5 22RE(bought in 1997), 33x10.5x15, (now 35x12.5x15) 5.29s, W56-A trans, single case marlin gears, ARB front/rear, 86 rear axle, marlin crossover steering, other random stuff
Donor truck 2001 Tacoma Prerunner Auto that had been rolled but only had 25,000 miles.
Oil pan, bellhousing, flywheel, clutch, slave and airbox from a 1995 T100 at the junkyard.
Manual ecu from ebay
TOS (toy only swaps) motor mounts(chilkat mounts did not work for me)
22RE oil pressure sender
A/C clutch/pulley from a 1986 MR2
Dipstick tube from Toyota
New flywheel bolts from Toyota (they are not reusable)
Toyota belts, front/rear main seals, valve cover gasket, water pump, fuel filter, throwout bearing, pilot bearing
Plastic 22RE heater valve 89-95

My goal was to keep this motor as stock as possible so it could not only be reliable but easily and accurately serviced via obdII scan tools. I live in California and need to have it pass the Referee.

THINGS TO GET FROM DONOR (2001)
-engine with complete harness
-cat(s) with o2 sensors (as much of the exhaust as possible
-wiring for rear o2
-under hood fuse box (early Tacos under dash fuse box also)
-clutch slave and line
-bell housing, flywheel, clutch, fork
-charcoal canister(evap box)
-fuel, return, vent lines to tank
-IK2 dash harness plug to plug into engine harness IK2
-obdII plug
-remove battery tray with spot weld bit if moving battery
-exhaust heat shields
-heater hoses but need a different heater valve 87240-89124
-throttle cable
-air box and fender snorkel

3rz/2rz Types
From what I've learned, there are three main versions of these motors with possible slight differences throughout
95.5-97.6- distributor
97.6-2000- 2 coil pack
2001-2004- 4 coil (COP) 2 cats, header type manifold
(4 coil started in 2000 in California)

GENERAL NOTES

A lot of people perform this swap quickly, don't take the time to prep vehicle, and don't connect as many of the wires as I do. (It really doesn't take very many connections to make it run) If you're trying to do this swap quickly, you may want to stop reading now. This is for those who want everything to work like it was stock.
2RZ/3RZ
I would not hesitate to use a 2rz as opposed to a 3rz. It doesn't make quite as much power but is still a modern update from a 22R/RE (twin cam, obd) and has the advantage of not having balance shafts like the 3rz which some choose to remove using a Kit. I kept mine.
Like all great Toyota engines, there is always at least one problem area, the exhaust valves.(some might say the balance shafts can also be a problem) The 2rz/3rz exhaust valves tighten up over time. Make sure to check your valve clearances. Burnt Exhaust Valves are common causes of failure on these engines if not checked and adjusted periodically. If your exhaust clearances are still in spec but on the tight side, I would adjust them a bit looser. The 3rz uses disc over bucket style shims. You can harvest shims at a junkyard so you'll have a bunch of different ones on hand when you do the work. I used a rounded and smoothed flathead screwdriver to push the bucket down and a SCHLEY SL88251($15) spacer wedge to hold it down in order to remove the shims(using a magnet) with the cams in place. 3rz valve adjustment
Cold adjustment IN=0.15-0.25mm (0.006-0.010in.) EX=0.25-0.35mm (0.010-0.014in.)
Here is a junkyard list of all Toyotas that use the same valve shim discs.

IMG_20160323_7952.jpg


Swapping into 95 and older trucks:
A 3rz/2rz will fit in straight axle mini trucks with the addition of a t100 3rz oil pan/pickup/dipstick tube. For IFS you will have to make a custom t100 oil pan or find a company that makes/modifies them as it will hit some front diff areas. IFS Oil Pan Update I have heard from another Mud member that you can use and oil pan and pickup tube from a 3rz Landcruiser Prado. 12101-75090 oil pan. 15104-75090 pickup tube. 15301-75011 dipstick. A 3rz/2rz bellhousing will bolt right up to the W or G series trans found on most 4cyl trucks. If you have a 3.0 v6 it is far easier to do a 3.4 swap as it bolts right up to the R series trans and as far as I know uses the factory motor mounts. The 3.4 swap normally requires slight hood clearancing without a body lift. If you want to mate a 3rz/2rz to an R series trans you will need a 2tr manual bell housing from 05 and up 4cyl tacoma

Motor mounts
Some people buy them, some people make them. it's up to you. I prefer the TOS ones.

Air filter box
If you're going to move the battery to the other side, you'll have room for a stock air box. Some people leave the battery and just use an open cone filter which I don't like because it's right above the exhaust manifold (hot air) and doesn't protect from water intrusion.
The 3rz air filter box is too tall for the older trucks. I cut the bottom out of a T-100 box and fiberglassed it to fit.
The best solution is an airbox out of certain 99-2004 3.4 tacomas that can be identified because the filter loads from the top like toast in a toaster and has a flap you lift to insert it. An aftermarket one only costs around $70 new.

Heater
-Retaining the rear heater (4runner) was not worth it to me although it can be done later with some Y style connections. The early 80’s style 4runner metal heater valve with rear heater does not work for the swap (although some squeeze it in), it will hit the backside of the 3rz, remove it before test fitting the new motor. A later style plastic heater valve is the one to use. It came on 89-95 pickups and 4runners with 22r, 22re and 3.0 part number 87240-89124. Pre Tacoma trucks/4runners use heater valves with a push/pull operation. The taco heater valve can't be used because it is a left/right operation and would require a longer push rod. It is important to figure out the heater connections before final motor install because of how tight the area is. You want to make sure your heater hoses aren't in contact with hot exhaust egr tubes or any sharp edges which is hard to do in that space.

Fuel Lines
-I used the gas, vent, and return line from the Tacoma however you can buy a 5/16 line and a 5/16 fuel line compression fitting just remember to remove the coating on the Toyota line down to bare metal before installing the fitting(high pressure line)

fuelsplice.JPG




Clutch
-I have read many posts regarding the clutch when mating the G or W series trans to the 3RZ. Some people used the 22RE fork and throwout bearing, some used the 3RZ fork with the 22RE throwout and some used all 3RZ parts like I did. Most used the 3RZ slave and kept the 22RE master.

Brake Booster
If you haven't upgraded your booster by now, there is no better time. I would recommend the dual diaphragm booster that came on the 3.0 4runners and others. You may need a spacer on 84-85 but slight grinding is all I needed. I don't recommend the turbo booster because it may hit the 3RZ intake. 83 and older trucks require more creative solutions

Oil pressure gauge
you need to get/reuse the oil pressure sender from the original motor(if it had a gauge) and replace the 3RZ oil light sender with it. As far as I know, the tacos only had an oil light on the dash, never a gauge. I have heard you can ruin your original gauge if you connect the 3RZ sender to it. Note: the 3rz oil pressure is much lower than the 22re and reads between low and a quarter most of the time on mine and others I've questioned.

Tach gauge and Vehicle speed sensor
I used the 10k ohm resistor mod to get the original tach to read correctly.

The speed sensor wire (VSS or SP1) should be connected to the 3rz ECU. It is easy to find on a 22RE as it originally went to the 22RE ECU and cruise control computer. I have heard that a lot of toyota gauges have the VSS built into them whether it's used or not. On my truck it was a green wire/blue stripe connector B pin 4 on the gauge diagram below. My VSS signal is created in the cluster from my speedo cable, many other trucks have an electronic sensor
at the transmission which is wired into the cluster which then creates the VSS signal. It may take additional work to get a VSS signal if you are swapping clusters and/or transmissions. You're not going to be able to wire an electronic VSS sensor into a cluster that has a speedo cable input but you may be able
to add an electronic VSS to a trans that had a speedo cable originally.

tachgauge.png


Stop/Brake signal
The stop signal (STP) also needs to be connected to the 3rz ECU. It, together with the VSS plays a crucial role on decel fuel trim/cut. The ECU needs to know if you are still moving when you let go of the gas pedal, also if you are still moving when you apply the brakes. Here is a quote from Toyota
"Stop Light Switch (STP) The stop light switch input to the ECU is used to modify the deceleration fuel cut program when the vehicle is braking. Whenever the brake pedal is depressed, fuel cutoff and resumption rpm is reduced to improve driveability characteristics of the vehicle. In the event the STP signal is lost, fuel cut will take place at a standard deceleration speed, causing an objectionable feel when fuel is cancelled."
I have seen threads where people don't think it's necessary to connect the VSS or STP wires to the ECU but I think you should.

Very important
-Move the brake lines on the firewall towards the passenger side as much as possible then move the same lines from the side of frame to the top of the frame to avoid heat from the cat/exhaust manifold.

Heat shielding
-Add heat shielding to passenger firewall and down following exhaust route. I used "floor and tunnel heat shield barrier adhesive backed" along with the regular metal shielding I installed once the exhaust was in. This is very important as the manifold ends up very close to the firewall and will literally melt the carpet in the inside of the passenger cab as well as provide permanent heat. You’ve been warned.

heatshield.JPG


Radiator & Fan

I used a three row aluminum radiator for a 2wd 3.0 pickup (dpi-1190), a 2wd 2RZ fan shroud modified to fit, and kept the 3RZ fan. I originally used the 22RE fan, clutch, and shroud on the 3RZ but it got hot a couple of times, the larger 3RZ fan/clutch/2rz shroud fixed the issue. I made use of the 22RE cooling pipe to get around the alternator and used custom hoses top-gates 22808, bottom-gates 22827, and I think gates 22361 for the pump to pipe elbow.

radiator.png
 
Last edited:
Air Conditioning
If I was to do the AC over again, I would go with R-134a and use the original 3rz compressor(already has correct clutch/pulley) and have custom hoses made(or swap the compressor head if possible) to connect it to the 85 evaporator and condenser.
Here is my original version:
I knew I wanted to retain the R12 A/C and discovered that Toyota used many different sized compressors on 22RE motors some will only line up with 3 of the holes on the 3rz bracket but mine(85 runner nippondenso 10p15c) lined up with all four holes however it did not clear the TOS motor mount. Luckily I was able to shave the mount and part of the motor mount cap with no structural degradation in order for it to fit. I never had to break atmosphere on my A/C as I kept it all original. If I was planning a 134A conversion I would use the Tacoma compressor (oil is different(PAG vs mineral), flush the system, replace the rec/dryer, expansion valve, and all O-rings, add PAG or Ester)
There are ester oils and universal oils that could be used and can mix with mineral oil, unlike PAG. Do a search on PAG vs Ester so you can decide the best option for you.
For the pulley I was able to get a compressor from a 1986 MR2(10p13c) and use the pulley from it because it uses the same style belt as the 3rz. It was a direct bolt on but it is a larger circumference than the 3rz pulley so a different size belt is needed. I used belt size K040353-4PK897(later spaced compressor out for hose clearance and used belt K040365-4PK927).
This is the part needed (MR2 pulley-four seasons 48828) if you can't find an old MR2 compressor (may no longer be available)
1985 TOYOTA MR2 1.6L L4 A/C Compressor Clutch | RockAuto - http://www.rockauto.com/catalog/x,carcode,1276769,parttype,6572
AC Wiring
I kept my original A/C amplifier and wired as follows using 2 wires:
1=Tacoma E5 plug pin#13 blue/yellow to 4runner plug2 blue. Use a 3k ohm resistor inline for proper idle up/down. (this resistor mod may work for 3.4 swap as well)
2=Tacoma IK2 plug pin#24 light green to 4runner plug2 black/white for A/C clutch

The AC amp on older Toyotas is controlled by a button on the dash and will work if it gets a tach signal from the ignitor. The idle up is achieved through a vsv valve and intake manifold vacuum switch with an up/down adjustment dial. There is also an idle up signal sent to the 22RE ECU which I think simply tells it to ignore the high idle condition.
ACT and AC1
The AC amp on newer Toyotas is controlled by a button on the dash and the ECU. The idle up is electronically controlled by the ECU most likely with the IAC valve.
The Tacoma ECU connects to the Tacoma AC amplifier using the AC1 and ACT wires. AC1 and ACT connections were not found on the older (22RE)ECUs. From what I have read, ACT is controlling whether the amp should be on or off based on the ECU knowing if the engine is running ect. The AC1 signal comes from the AC amplifier and lets the ECU know the AC clutch is engaged which prompts it to increase rpm's.

The challenge was to use the old style amplifier with the new ECU. I did not connect the ACT wire (cap it off or remove) as the old amp uses the tach signal to operate.
The next problem was the idle up, if I connected the old vsv output (blue)wire to the AC1 (blue/yellow) wire, the engine would idle up when the AC was on, but not idle down when the compressor shut off. After some troubleshooting, I found that adding a 3k ohm resistor inline was enough to trick the ECU into idling up and down correctly.

The benefit to using the old style amp is that it is temp or freeze/thaw adjustable vs the new style amp(factory setting only). You could swap out the amplifier if you choose but you'll need to know the pin locations of both to wire correctly. For example, you won't need to connect the tach but will need to connect AC1 and ACT.
I had to adjust the AC amplifier a bit as sometimes frost would build up and the ac would shut off. I was able to re-adjust the ac amp using the instructions in the pictures below.

compressor talk
Now may be a good time to replace an old ac compressor anyway, you could just buy an MR2 denso 10p13c (471-0136)with the pulley/clutch included and it will bolt right up. It uses R12
1985 TOYOTA MR2 1.6L L4 A/C Compressor | RockAuto - http://www.rockauto.com/catalog/x,carcode,1276769,parttype,6628
the denso 10p15c (471-0133)compressor was used on 4runners and some celicas and has bigger pistons but the same outer dimensions. the denso 10p13c is what you'll normally find on (older) pickups. they are interchangeable however the 4runners came with a 2 piece condenser(denso477-0133) the 15c will cool faster/better.
if your 10p series compressor leaks from the body or shaft but is otherwise good you can buy seal kits for it. aftermarket replacement compressors or even newer densos don't come close to the quality of the older units, if you have a good one keep it and reseal it. here is a good write up for that procedure
FJ62 A/C overhaul with Denso 10P15C compressor rebuild - http://forum.ih8mud.com/threads/fj62-a-c-overhaul-with-denso-10p15c-compressor-rebuild.875933/
and here's another
Porsche 911 Nippondenso A/C Compressor Rebuild | 911 (1965-89) - 930 Turbo (1975-89) | Pelican Parts DIY Maintenance Article - http://www.pelicanparts.com/techarticles/911_Nippondenso_rebuild/911_Nippondenso_rebuild.htm
05chilkatshave1.jpg
acampdesc.JPG
ac-amp-front.jpg
mr2pulley2.jpg
ac wiring.png
 
Last edited:
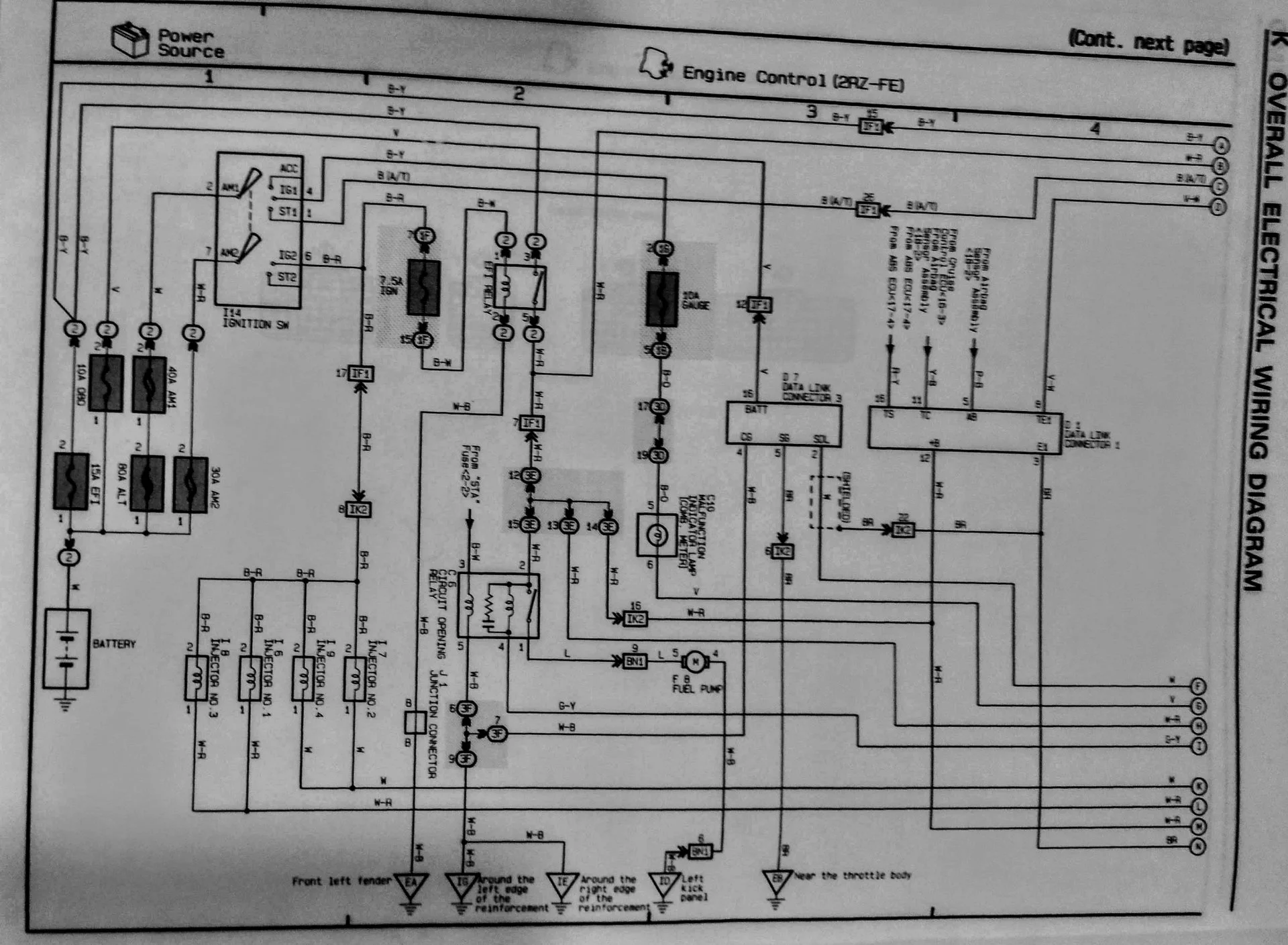
WIRING 22RE to 3RZ
The wiring diagram I created should work for 2001-2004 3RZ Tacoma(possible 2000 California ECU) to a 1985 22RE.It may be helpful for other years as well. This diagram is intended for a swap that retains the 22RE under hood and inside fuse boxes and adds the Tacoma under hood fuse box. Because I retained the 22RE fuse boxes, I did not have to use the wiring loom from the taco fuse box that goes into the drivers side firewall (except for the thin green starter wire that goes to the starter relay.) This wiring diagram retains the 22RE EFI relay and the circuit opening(fuel pump) relay. don't forget 4runner ricks 10kohm resistor mod(see pic) to make the tach read correctly.
I found out recently the starter relay signal wire in the Taco fuse box may be black/white instead of green on some models. Truck plug 1 may contain 2 small black wires, use black with red dots for EFI power to pin 16 of E5 plug

To try and state the wiring simply, there are 2 main plugs where most of the conversion wiring will take place, the E5 plug and the IK2 plug(pics below). Most of the other plugs are contained within the engine harness and plug directly into the ECU. Pay close attention to what was connected(including fuses) to the battery on the 22RE and make sure you repower all of the feeds to the cab on both driver and passenger sides.

truck plug 1,truck plug 2, (called 4runner plug in plug pics) and the 22RE ECU plug can all be found in the passenger kick panel. They are what’s left after removing the 22RE engine harness. The IK7 plug is a companion to the IK2 plug and is part of the taco engine harness. Mine(Ik7) only had 2 wires in it that were for the rear o2. The 22RE harness included the reverse light and 4wd indicator wiring, the 3RZ harness does not, you will have to run those wires. The circled numbers on my diagram pertain to plug pin #s.
IK2
The IK2 plug comes off the engine harness and supplies the inside of truck with info from things like the oil pressure sender, temp sender, tach, fuel pump signal and the reverse signal from trans. It also is used to supply power and/or ground for things like the front o2 sensor, AC clutch, and an ignition(key on) signal for the coils
E5
The E5 plug comes off the 3RZ ECU and is used for things like powering the ECU, providing an output for the check engine light, AC amp, OBD plug and accepting an input for the stop signal(brake), starter signal and vehicle speed sensor.


I noticed in some other swap threads that the front fenders were removed but I found it wasn’t necessary on my truck. I just took off the plastic fender linings and had full access to the wiring. Besides the engine harness and rear o2 sensor, I did not use the Tacoma wiring inside the 4Runner. I mated the Tacoma engine wiring to my 4Runner wiring mostly inside the fenders. It is a lot easier to leave the 22RE fuse box under the hood(to power existing in cab circuits), however I removed it and wired those circuits along with my ARB compressor and fog lights into the 3rz under hood fuse box. I have attached pics of the 3 plugs I spliced into in the 4runner. They are all found in the passenger kick panel. The IK2, E5, and OBD plugs are from the donor Tacoma. I cut the hole in the firewall for the 3rz harness to pass through where I had seen others do it but I wish I had not. With AC it is waay too tight. I would stretch it over further or try to use the original 22RE harness hole if I could do it again. The alternator wiring was part of the under hood engine harness although I think I added a charge fuse for it in the fuse box.

3rz plugs2.jpg

3rzwiringpicgif (2).gif


2001 tacoma 4x4 manual to 1985 4runner 22re sr5 pinouts
Key = pin * color * description * destination
E5 ECU plug
1 * black/yellow * EFI power * EFI 20A fuse
2 * none 3 * none 4 * none 5 * none
6 * violet/red * check engine * purple wire 4runner plug 1
7 * black/white * starter signal * thick black wire 4runner plug 1+hook to taco starter relay green wire(or black/white auto vs manual) in Tacoma under hood fuse box
8 * none 9 * none 10 * none 11 * none
12 * white * OBD signal * D7 plug pin 7
13 * blue/yellow * AC idle up * blue wire 4runner plug 2 use 3k ohm resistor inline
14 * none
15 * green/white * stop light * green/white wire 22re ECU plug
16 * white/red * EFI power * white/red IK2 plug pin 13+black(red dots) 4rnr plug 1+rear o2 white/red
17 * none 18 * none 19 * none 20 * none
21 * green/orange * speed sensor * green/blue wire 22re ECU plug pin 10
22 * none
IK2 plug
1 * black/red * ignition2 * connect to black/yellow pass fender used to go to underhood resistor
2 * none 3 * none
4 * white/black * ground * ground
5 * red * obdTC * red D7 obd plug pin 13
6 * none 7 * none
8 * green/yellow * oil pressure gauge(use 22re sender) * yellow/black 4runner plug 2
9 * brown * ground * ground
10 * yellow/red * water temp gauge * yellow/green 4runner plug 2
11 * light green/black * tach * light green/black D7 obd plug pin 9+4runner tach solid black wire can be found at A/C amp(if your truck has no A/C the plug for A/C amp is still there behind & above glove box) or you can find it in driver fender also solid black
12 * black * rear o2 * rear o2 ground
13 * white/red * EFI power * white/red E5 plug pin 16+black 4runner plug 2 this is going to original EFI fuse driver kick+rear o2 wht/red
14 * brown * rear o2 * rear o2
15 * none 16 * none 17 * none 18 * none 19 * none 20 * none 21 * none 22 * none
23 * brown * ground * ground
24 * light green * A/C clutch * black/white 4runner plug 2
25 * white/blue * fuel pump * splice into green wire at circuit open relay behind pass dash speaker
26 * none
D7 OBD II plug
1 * none 2 * none 3 * none
4 * white/black * ground * ground
5 * brown * ground * ground
6 * violet * OBD power * 7.5A fuse
7 * white * OBD signal * E5 plug pin 12
8 * none
9 * light green/black * tach * IK2 pin 11
10 * none 11 * none 12 * none
13 * red * obdTC * red IK2 plug pin 5
14 8 none 15 * none 16 * none
 
Last edited:
Thanks for cross-posting this Chris. As you know I will at some point stop talking about installing a 3RZ, and actually start doing it.

One additional comment. If you run a R151F behind your 22re you can use the 2TR bellhousing out of a newer Tacoma, 31111-26073. You will also need the plate, 11355-75021, and the 3 seals.

I'm curious how you did the down pipe off the exhaust manifold. I have the original down pipe from the donor that runs to the cat. I also have just the Y piece and I'm trying to decide which would be best to clear the firewall.

How did you route the exhaust? Did you cross over to the driver's side? If so, how?

Right side with intake_sm.jpg
 
Another question. The hose off the resinator to the air box. Was that also off the 3.4L? I remember you suggesting the 3.4 airbox, but when looking at the boneyard trucks there was something about the MAF on the 3.4 that didn't look right.
 
So after all the work and expense, was it worth it? How does it compare to the 22RE in everyday driving? And on the trail? BTW Thanks for sharing this info, really great post.
 
One additional comment. If you run a R151F behind your 22re you can use the 2TR bellhousing out of a newer Tacoma, 31111-26073. You will also need the plate, 11355-75021, and the 3 seals.
I'm curious how you did the down pipe off the exhaust manifold. I have the original down pipe from the donor that runs to the cat. I also have just the Y piece and I'm trying to decide which would be best to clear the firewall.
How did you route the exhaust? Did you cross over to the driver's side? If so, how?
Thanks for the part #'s. As you know, I live in California and have to follow the rules to be legal. That means the cat distances from the engine need to be as close as possible to the donor. I have the later model 3RZ with 2 cats, the 1st is on the downpipe so I had to use it. I had an exhaust shop do it. The first cat barely clears the passenger front spring hanger and driveshaft and the rear cat crosses over right behind the (single) transfer case. It's not ideal but has not been an issue so far. The picture makes the first cat look like it doesn't clear the driveshaft but it does.

exhaustcats.png
IMG_0868.JPG


Another question. The hose off the resinator to the air box. Was that also off the 3.4L? I remember you suggesting the 3.4 airbox, but when looking at the boneyard trucks there was something about the MAF on the 3.4 that didn't look right.
This is the best pic I have at the moment of the air box connection. I am using a modified T-100 air box with an aftermarket flex hose. I removed the resonator that used to be close to the MAF. Thanks for the 3RZ-FE sticker. I was told the 3.4 airbox was ideal but I don't know how the MAF ties into it.
cruise.jpg


So after all the work and expense, was it worth it? How does it compare to the 22RE in everyday driving? And on the trail? BTW Thanks for sharing this info, really great post.
Thank you
I still just can't get over the difference even after 5 years. It is night and day. It always did well off road with the 22RE but getting there was so frustrating. It is still just a 4 cylinder pushing a truck on 35s but it feels at least twice as powerful as the 22RE it replaced. I can cruise at 80mph on most freeways with the exception of high altitude steep grades and that's with the AC on. It's great on the trail as well. I will try to add some driving videos. The ability to monitor engine parameters through the obd is pretty cool also.
dash display.jpg


 
Last edited:
3rz/2rz Types
2001-2004- 4 coil (COP) 2 cats, header type manifold

Since you brought up the header type manifold on the late 3RZ. The cast manifold used in the pre-2000 trucks was prone to cracking. In 2000 Toyota went to a header style that looks just like the Doug Thorley, but is significantly less money. Mine have been ceramic coated.

Exhaust Manifold, 17141-75080
Exhaust Heat Shield, 17167-75100

Exhaust manifold and shield_sm.webp


Engine Right side-sm.webp
 
Since you brought up the header type manifold on the late 3RZ. The cast manifold used in the pre-2000 trucks was prone to cracking. In 2000 Toyota went to a header style that looks just like the Doug Thorley, but is significantly less money. Mine have been ceramic coated.

Exhaust Manifold, 17141-75080
Exhaust Heat Shield, 17167-75100

WOW! that sure is purty. Might as well start a list of part numbers here.

parts are for 1985 4Runner(may fit others) and some 3RZ swap parts

2rz/3rz bellhousing 31111-35070
(2TR bellhousing if using R series trans 31111-26073. You will also need the plate, 11355-75021)
bell stiffener right 33118-26011 (came on 2rz, will upgrade a 3rz)(a little grinding poss on driver side)
bell stiffener left 33119-35040 (came on 2rz, will upgrade a 3rz)
bolts 91612-61035 x 2 stiffener to block
bolts 90080-11340 x 2 stiffener to block
bolts 91612-61040 x 3 stiffener to bellhousing(4th bolt size unknown)
The inspection plate/dust cover is in 3 pieces
Upper: 11355-75010 (plate, rear end)
Lower: 11361-0C010 (cover, flywheel housing under)
Seal in between upper and lower: 11354-75010 (seal, flywheel housing, dust)
Header type Exhaust Manifold, 17141-75080
Exhaust Heat Shield, 17167-75100
Oil Pan Solid Axle
Oil Pan Solid Axle– 12101-75060
Pickup Tube & Strainer – 15104-75020
Oil Strainer Gasket – 15147-75020
Oil Gage (Dipstick) – 15301-75020
Oil Guide (Dipstick tube) – 11409-75020
Oil Hole Cove Plate – 11494-75010
Oil Pan IFS
Oil Pan IFS-12101-75090
Pickup tube IFS-15104-75090
Dipstick IFS-15301-75011
A/C parts
compressor-------denso 471-0133(reman 10p15c)
condenser--------denso 477-0133
rec/drier----------denso 478-0101
expansion valve--denso 475-0101
O-ring kit---------four seasons 26751
MR2 compressor pulley--------four seasons 48828(no longer avail)

Fuel System
fuel pump--------denso 950-0150
pump tank seal--denso 954-0005
 
Last edited:
More part numbers.

Oil pan bits, for the T100 pan. If you get the donor engine out of a 4Runner or Tacoma the dipstick (gage) needs to be moved to the side of the engine from the front. The block already has a plug in it on the side for moving the dipstick. I seem to recall punching mine up from the oil pan side. The "plate" in the list is a plug on the side of the oil pan. I've seen T100 oil pans that didn't need it. I can't find the part number for the old dipstick hole plug.

Oil Pan (6 qts) – 12101-75060​
Pickup Tube & Strainer – 15104-75020​
Oil Strainer Gasket – 15147-75020​
Oil Gage (Dipstick) – 15301-75020​
Oil Guide (Dipstick tube) – 11409-75020​
Oil Hole Cove Plate – 11494-75010​

Another tidbit. The alternator on 1999 and older engines is 70A. In 2000 Toyota went to an 80A. Plugs are the same. Mounting is different and a new adjuster bar/screw will be needed. Even though the block mount had a different part number, I could not figure out a difference. Trivia. The alternator brushes used on the 22re 60A alternator are the same as the 70A 3RZ. The 80A uses a different brush holder.
 
Last edited:
I'm not going to switch injectors since I plan on keeping it mild with the low boost blower. Here is a pic of the oil hole cover plate. I have no idea what it's for. I saw two T100 oil pans that didn't have it.

oil hole cover plate-sm.webp
 
That first video gave me a woody. I hope mine scoots like that.
 
Thanks for the part #'s. As you know, I live in California and have to follow the rules to be legal. That means the cat distances from the engine need to be as close as possible to the donor. I have the later model 3RZ with 2 cats, the 1st is on the downpipe so I had to use it. I had an exhaust shop do it. The first cat barely clears the passenger front spring hanger and driveshaft and the rear cat crosses over right behind the (single) transfer case. It's not ideal but has not been an issue so far. The picture makes the first cat look like it doesn't clear the driveshaft but it does.

View attachment 2532804View attachment 2532811


This is the best pic I have at the moment of the air box connection. I am using a modified T-100 air box with an aftermarket flex hose. I removed the resonator that used to be close to the MAF. Thanks for the 3RZ-FE sticker. I was told the 3.4 airbox was ideal but I don't know how the MAF ties into it.
View attachment 2532815


Thank you
I still just can't get over the difference even after 5 years. It is night and day. It always did well off road with the 22RE but getting there was so frustrating. It is still just a 4 cylinder pushing a truck on 35s but it feels at least twice as powerful as the 22RE it replaced. I can cruise at 80mph on most freeways with the exception of high altitude steep grades and that's with the AC on. It's great on the trail as well. I will try to add some driving videos. The ability to monitor engine parameters through the obd is pretty cool also.
View attachment 2532821



Yes I can see what you mean. Dang... Love it!
 
just bought another "rolled taco" (wife is not happy). This time it is a 1997 2wd 2rz manual with AC and power steering. I'm going to put it in my 1990 pickup or 1987 4runner and will use this thread to document progress. If anyone has the ECU FSM wiring diagram page for a 1997 2rz let me know.
never mind, got the diagram
IMG_20210413_113735816_HDR.jpg
.
IMG_20210420_190024910.jpg



1997 2RZ ECM diagrams

1997 2rz 3rz charge.jpg
1997 2rz ecm1.jpg
1997 2rz ecm2.jpg
 
Last edited:
Back
Top Bottom