Follow along with the video below to see how to install our site as a web app on your home screen.
Note: This feature may not be available in some browsers.
This site may earn a commission from merchant affiliate
links, including eBay, Amazon, Skimlinks, and others.
I looked around lightly and could not find anyone with a similar issue. If there is on please let me know.
Here is what is happening:
Sometime back on my 1986 FJ60 I noticed some oil leaking in the rear main so after reading up on it and speaking to some folks I decided to try the thickest oil I could get. I used 20w50 synthetic oil. When I did this it started strangely and after a week I dumped the oil and went to a Synthetic 10w30. It drops a little oil but it runs fine. The unpleasant sound from the start up went away and everything ran great (any advice on this would be great too).
Several months later I went to cheap gas station with lower quality gas and almost immediately the FJ60 started having trouble starting. I ran through that tank and went back to good gas (I always use techtron too) plus another oil change and it lightened up the start but it is still a problem on cold starts.
When I start the cruiser I pull the choke and pump twice on gas pedal. If it does not start I then wait 2-3 minutes and it starts right up. If I touch the pedal at all more than twice it prolongs the process. I have gone 5-6 tries before it works.
At this point I can not tell if I am flooding the vehicle or if it isn't getting enough gas. I am confused. Should I stop the techtron? Am I using the wrong oil for a 2F engine? For a while I had this cruiser running tip top and I want to get it back that way and I refuse to go to mechanic if it is something I can do.
I run high test from quality gas stations and I put a cap full of "star tron" in prior to filling the tank. This treatment should take care of ethanol. The Star Tron definitely makes the engine happier. I use it in all my old motors.You running pure gasoline or something with ethanol in it? Ethanol is not good for carburetors.
I run high test from quality gas stations and I put a cap full of "star tron" in prior to filling the tank. This treatment should take care of ethanol. The Star Tron definitely makes the engine happier. I use it in all my old motors.

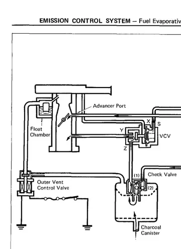
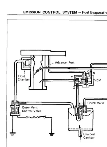
Air pressure above the fuel in the bowl is calculated and vented through the tubes into the venturi opening. Remember air pressure pushes fuel into the carburetor. Altering this may change flow rates to the accelerator venturi below. But I agree, this is not likely a CC problem.There is only one part of the OEM charcoal canister that can make starting more difficult.
I'm not convinced though that the CC is the cause of the problem.
If the Outer Vent Control Valve that is attached to the OEM canister is stuck in the open position, or its plug is disconnected, starting a cold engine is more difficult.
To be honest, I'm not sure exactly why this is so, as it's only venting to the top of the bowl... but I just know that that's the case.
How to test that valve is described in the emissions FSM.
View attachment 1187531