OEM Key Fob...Still Available?

This site may earn a commission from merchant affiliate
links, including eBay, Amazon, Skimlinks, and others.

I bought this exact one a couple months ago. It works!


The instructions were off a little on the programming. I believe you don't wait 3 seconds like they say. You execute the procedure a little faster and you are good to go.
 
I’ve found the key fobs to be rather useless.

I literally have to hold the fob within inches of the door to activate the lock actuators.

No idea if this is the rig itself, or the fob.
 
@slopoke I've tried similar fobs like that and found their range to be poor. Less than 10 feet away to work.

@jjdeneen918 I had an old fob, bought a new OEM and regained 30-35 feet to activate the system. So, I determined it was the fob. If you have a non RS3000 lock system their is a gray wire mod that will really extend your range.
 
I've got a few of the ebay fobs, linked above, and they work well on my '97 with range comparable to the OE fobs on our later model lexus. No mods to the 80 to increase range, yet.
 
I extended the antenna wire from the RS3000 unit up the B pillar. Range is no longer a problem. My original fob is still working so haven't needed to find a replacement yet.
 
@60wag You DID! What wire is the antenna wire? I have been searching for this mod for years!!!

Can you help me out?
 
@60wag and @TomH Thanks for the replies. I have a TVSS system, not RS3000. No excuses, but it has been several years since I've worked on it. Sorry for the confusion.

If anyone knows the antenna wire color for the TVSS system that would be awesome!!
 
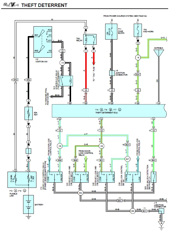
Try the EWD
 
@Malleus
Good tip. I can't find anything in there. It has been ~10 yrs since needing a new FOB. That, was the last time I traveled down this path. I'm sure it's out there.
 
You'll have to use the LX450 EWD. The Land Cruiser alarm was port installed and isn't in the EWD.
 
No guarantee it's there; I haven't looked for it. But if it exists, it's in there and not the Land Cruiser EWD.
 
From the LX450 EWD. Not sure if this is the TVSS.

1728746605206.png
 
Back
Top Bottom