FJ60 Starter motor wiring question/pic

This site may earn a commission from merchant affiliate
links, including eBay, Amazon, Skimlinks, and others.

Joined
May 27, 2014
Threads
10
Messages
40
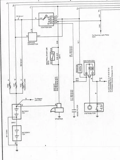
My FJ60's PO, who apparently had a sort of wiring fetish, saw fit to replace the original starter motor wiring (from the loom) with a 6 foot piece of insulated lamp cord. While I'm doing my rebuild, I plan to rewire it to match the original. Does anyone have a photo or a drawing of what the actual original starter motor wiring looks like or should look like?

I would SUPER appreciate a pic from the engine compartment or underneath as a reference!
 
upload_2018-8-27_15-16-13.webp
 
Thanks for the quick reply. I have the schematic, I'm actually looking for a photo of the physical wiring from inside the engine compartment so I can see the routing of the wiring relative to the other components underhood.
 
Back
Top Bottom