Builds Chicken's GX (1 Viewer)

This site may earn a commission from merchant affiliate
links, including eBay, Amazon, Skimlinks, and others.

1703740529847.webp


main bummer.. they screwed up their listing description.. these are NOT power folding... lame.
In talks with the company, they do have power folding ones, but ONLY in chrome/silver (gross). So I asked if I could buy the chrome (at a discount) and swap all internals into the black housing (i dont really see why not), waiting to hear back from them.

They aftermarket also do not come plug-n-play.. so now I want to try and source the male connector end that the OEM mirror harness uses:
1703740660040.webp



Figure buy a couple of those to pin everything together and have them plug into the factory harness without having to sacrifice my OEM ones.


At least with all this, it made me pull the door card off.. so I pulled the drivers wood trim off of the door card and should get that wrapped tonight lol
1703740746381.webp
 
Yea unfortunate that they are not what I want..

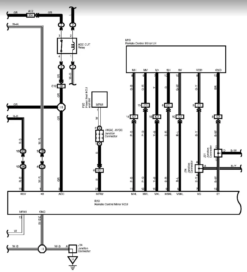
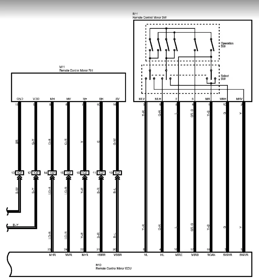
I was helped on the GXOF FB group and got the wiring diagram for the side mirrors and found the plug connectors, ill probably order a few to have on hand whenever I find mirrors that will work for what I want to do.

1703921269438.webp

1703921284453.webp

1703921324726.webp



1703921338546.webp


mirror side connector:
1703921370281.webp
 
Looking great.

FYI - I take back what I said about the wood earlier. My GX looks much more modern/refreshed with less wood in it, including the Loncky wheel cover (which turned out awesome). I'm just going to keep the horizontal pieces under the top of the dash and on the door cards. Wish I had looked more at wrapping some of the center console/switch panels instead of painting them.
 
Looking great.

FYI - I take back what I said about the wood earlier. My GX looks much more modern/refreshed with less wood in it, including the Loncky wheel cover (which turned out awesome). I'm just going to keep the horizontal pieces under the top of the dash and on the door cards. Wish I had looked more at wrapping some of the center console/switch panels instead of painting them.
Thanks!
I got caught up thru your journal last week. The dash seems like A LOT of work hahaha.
 
No real updates.. made a last min trip to the cabin in Truckee (20 mins outside of Tahoe) for a few days with the fam. Oldest nugget caught something at school apparently, so he's got a cold/flu. A couple weeks ago a stomach bug went thru the house and everyone (including the dog - yeah.. we learned canines can catch that from people....) but myself got it. Fast forward a couple weeks... now ive got it. So havnt had the energy or ambition to do anything lol.

I did though, pickup some OEM foglamps for dirt cheap locally. No condensation, and bulbs inside for $40. I plan on trying the "fog light mod" placing some LED pods inside and see how the output is... if I dont like it, no real loss from modifying my OEM ones.

1704389060307.png


Small world... I bought them from a guy who literally lives 4-5 houses from my parents house (the house I was raised in). He is also friends with a guy I know, who owns a local fab/off-road shop - Stellar Built (anyone in the Sacramento area should always check them out Home - Stellar Built - Off-Road & 4x4 Fabrication Sacramento, CA - https://stellarbuilt.com/). I told him that when I was in the market looking to buy a GX, I had thought about knocking on his door to see if he had every thought of selling hahhaha.
 
basically back to feeling normal, and it was my day off work, so got a bunch of stuff done.
The black drivers side switches arrived, so i swapped those in

1704520562631.webp


1704520580419.webp


I think it was worth the $26 or whatever they were to get haha.

Decided I wanted to wrap the chrome strip over the rear license plate. That was a lot of tearing things apart just to get it out, basically the whole center license plate piece has to come out, to get the chrome out..

1704520696210.webp

1704520714621.webp

1704520731326.webp


For a second, I thought about wrapping the whole section behind the license plate.. but changed my mind.
 
I also got my hitch receiver installed

1704520828731.png

1704520844487.png


Went with this guy: https://amzn.to/3H9ESCw

installed and ready for a ride lol
1704520922111.png


I had to cut up the plastic trim that goes in front of the hitch, then guess what, I wrapped it hahaha
1704520972035.png

1704520986032.png


I also removed the 3rd row seats.. put them in heavy duty trash bags and put them up in storage. Figured Ive got 5+ years before the nugget and friends are old enough to ride back there. So more room for activities and more room for the dog when shes back there.

Going to attempt to wrap the rear hatch door handle tonight, we'll see how that goes.
 
Forgot to snap a pic of the license plate trim and latch handle installed, I also debadged the "Lexus" and "V8" badge. Ill remove the "GX 470" badge as well, but I have a black one coming to replace it.

I would like to replace the center L, with a black one, but cheapest one I could find was still $74 or something silly. May just end up painting the current one.

1704726413157.webp
sx
 
FYI you can pretty easily plasti-dip the badges without removing them. I did all of the rear badges of my GX and it's honestly held up great for the past 2 years.
 
FYI you can pretty easily plasti-dip the badges without removing them. I did all of the rear badges of my GX and it's honestly held up great for the past 2 years.
Maybe surprisingly, Ive never used plasti-dip lol.. Ive been close to using it for a few small things here and there, just never pulled the trigger. Ive always bought black OE badges for cars when I can find them, at times will just debadge everything all together too.

I also THINK that California gets (or used to get) a different "blend" of plasti-dip over everyone else 😢😠 . This might be the tipping point to make me buy a can and try hahah.
 
If you can wrap that well you can definitely use Plasti-Dip :). I think other manufacturers make different dip-like materials that have more of a glossy "piano black" color. The Plast-Dip is more of a matte black, but shines up a bit if you hit it up with some Armor All.

I think mine was done in something like March 2021 and still looks fine. It's very forgiving and you can peel it all off easily if you mess it up. I had do to my rear door 2X before I got it figured out. I also had my old OEM grille dipped, but it did start getting little chips after a year or so due to road debris.

If your CA formulation sucks perhaps you can drive to Reno and knock it out in a parking lot :).
 
If you can wrap that well you can definitely use Plasti-Dip :). I think other manufacturers make different dip-like materials that have more of a glossy "piano black" color. The Plast-Dip is more of a matte black, but shines up a bit if you hit it up with some Armor All.

I think mine was done in something like March 2021 and still looks fine. It's very forgiving and you can peel it all off easily if you mess it up. I had do to my rear door 2X before I got it figured out. I also had my old OEM grille dipped, but it did start getting little chips after a year or so due to road debris.

If your CA formulation sucks perhaps you can drive to Reno and knock it out in a parking lot :).
Ive got my front grill on the list of things to do as well.. I think im leaning towards cleaning it up real good, light sanding, and use some spray bed liner and doing the L in something glossy to stand out a bit more - or trying to wrap the emblem hehe. "Raptor" lights will probably happen around the same time too.

Reno is nice and close, ~2hrs from home there, or about 40 mins from our cabin in Truckee. Almost went over state line last week when we were there to, check out, um.. some elongated metal projectile that are quickly released from their "home".. :angelic::geek:.... Thanks California :p
 
FYI, most of the plastic clips on my grille broke off - I ended up going with the spindle-style aftermarket and ditching my chipped/dipped OEM grille (currently it's in the rafters in my shop). The OEM grille does not look bad if the clips are OK and it gets refreshed. You might also be able to repair the clips with some plastic welding.
 
FYI, most of the plastic clips on my grille broke off - I ended up going with the spindle-style aftermarket and ditching my chipped/dipped OEM grille (currently it's in the rafters in my shop). The OEM grille does not look bad if the clips are OK and it gets refreshed. You might also be able to repair the clips with some plastic welding.
Yea deff going to take it easy if I remove it. Majority of the plastic clips on the interior vents practically fell off when I removed them (wasnt being rough either). Age of plastic.. ha.

If some do, ill try to keep them and use some JB weld to attach them back.
 
If some do, ill try to keep them and use some JB weld to attach them back.
Hate to be a debbie downer but I did that the first time they came off and the repaired ones broke again the 2nd time I pulled it off :).

I broke a few clips on my interior job too and tried some half-a$$ plastic welding with a soldering iron. I probably need to buy a real plastic welding kit and figure it out as more and more plastic is breaking on my rig :).
 
Hate to be a debbie downer but I did that the first time they came off and the repaired ones broke again the 2nd time I pulled it off :).

I broke a few clips on my interior job too and tried some half-a$$ plastic welding with a soldering iron. I probably need to buy a real plastic welding kit and figure it out as more and more plastic is breaking on my rig :).
So, do it once, and never take it off again... copy. hahah!

Not totally surprised, and it probably would happen with mine too.
Ive seen a lot of the plastic welding repairs using thin metal zig-zag strips or similar to help bond pieces together as well. Obviously harder the smaller the part is.
 

Users who are viewing this thread

Back
Top Bottom