Follow along with the video below to see how to install our site as a web app on your home screen.
Note: This feature may not be available in some browsers.
This site may earn a commission from merchant affiliate
links, including eBay, Amazon, Skimlinks, and others.

Hahaha apologies.What exactly are you working on? My psychic powers are down today.![]()
![]()
The video seems to be having an issue.
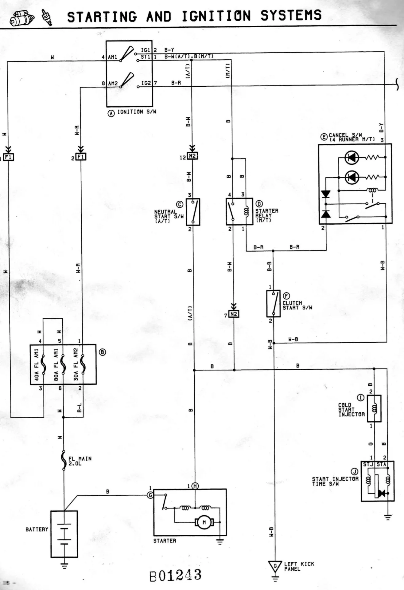
I checked the fusible link and took it apart completely. Everything looks fine. Still same issue.I would check loose terminals and main ground. Can’t recall if you have fusible links or not, but would check those if you do.
Disconnect main coil wire to dizzy. Apply power direct to starter to see if it bumps motor. This will help isolate where the issue is.
Put in a new 80A and it crank then stopped. Guessing the fusible link is shot. Need to buy a new one. Likely be end of the week before trying again.Engine fuse in fuse panel good?
I’ll check the small wire shortlyPull the small wire off the starter; check voltage while cranking.
Small wire should get system voltage when you hit the key.
Is the 80a fuse you changed still live?
Any other issues? I.e do you have full instrument and dash power when turn the key on?
small wire has voltage.Pull the small wire off the starter; check voltage while cranking.
Small wire should get system voltage when you hit the key.
Is the 80a fuse you changed still live?
Any other issues? I.e do you have full instrument and dash power when turn the key on?
12voltsDoes the big wire have voltage?