Help! Wiring BJ40 1977

This site may earn a commission from merchant affiliate
links, including eBay, Amazon, Skimlinks, and others.

Joined
Aug 21, 2023
Threads
7
Messages
26
Location
Toulouse
As mentioned in my presentation I have some issues with the wiring. Many cables cut, some burnt, parts missing etc. So I am rebuilding the thing. Now, I have serious problems finding the correct wiring diagram. I went through the forum and found many, many posts. But somehow none of them suits my car, odd but true. First of all, searching by our friend Google I only get FJ results, not to many BJ. And when I find them (I found that page with many, many wirings) it is almost only for 6 cylinder. The finally, when I get to a 4 cylinder diesel it seems there are 2 versions. What is desperately need is just a readable wiring diagram for my version. Who can provide me with a good diagram for this 1977 BJ40 Europe, LHD, 4 cylinder 3L diesel? It is the version with the tank below the right seat, to be more specific.

Thanks a lot!

IMG_0120.webp


The diagrams I find do not completely match to what I find on the car...
 
Its almost 50 years old, no telling how much Bubba did before to both mechanical and electrical systems.

Looks like you labeled what you removed, which was a good plan. I hope somebody can help you because otherwise its an aspirin sandwich to try an make your own schematic.
 
Its almost 50 years old, no telling how much Bubba did before to both mechanical and electrical systems.

Looks like you labeled what you removed, which was a good plan. I hope somebody can help you because otherwise its an aspirin sandwich to try an make your own schematic.

Yeah, Bubba had some fun... while I consider my knowledge about electrical systems quite high I just need the original wiring diagram and it won't be any problem to get this solved. I cannot believe there is no original diagram somewhere out there...

I already went 5 times through this one Coolerman's Electrical Schematic and FSM File Retrieval - http://www.globalsoftware-inc.com/coolerman/fj40/schematics/ but it seems I am missing something.
 
Is it not the second entry in that link entitled "1977 BJ40"?

i.e.
Image-13.jpg
Image-14.jpg. etc etc

Do you have a horn relay?
Do you have an EDIC?
Do you have an over injection magnet?

What discrepancies are you finding with the diagram that you have?
 
Last edited:
Hi, thank you for your reply. The main discrepancy is the fact that this is a 6 cylinder, at least, it shows 6 glow plugs on the diagram. But I have to admit that most of the wiring colors match with my harness. The other strange thing is that I can find back the 3 wires for the voltage regulator but on the car there was a 6 wires regulator installed. But, all the wires when I bought the car, were disconnected, a complete mess. Only the starter motor & relay was connected in order to start.

Concerning the other questions, there is no EDIC system at all. But that does not mean that originally it wasn't there. The car stops with the original Bowden stop thing, it is not complete anymore (no knob, no correct connection at the pump) but it is there. I also found a 'EDIC' switch in the dash but not connected. So I assume there was no EDIC and somewhere in time they tried to make it an edit version? No relay, no motor, no support etc. I am good without though. Concerning the horn relay, I found a relay that I cannot place yet so I assume it is/was for the horn. But the connections to that relay are not there or cut off. Below 2 pictures, one of the regulator I found on the car and the other for the relay. I had them yellow zinked. The over injection magnet, to be honest, I have no idea. Where should that be mounted?

If I look to the other diagram I find on the link I find a four cylinder version but there, for example, the wiring for the AMP meter (which seems to be original) is different from colors. My car shows white & white/blue which matches the diagram you mentioned (the six cylinder version) but does not match with the four cylinder diagram where these wires for the amp meter are Black & White/Blue. Furthermore, on this 4 cylinder version diagram it shows the voltage regulator with six wires.

Both relays:

IMG_0147.webp

IMG_0148.webp

The installed alternator:
IMG_0126.webp


I ordered a replacement voltage regulator of Marelli that is supposed to be the same as the OEM version for the Toyota: 27700-56012 here: Régulateur MARELLI 63408306 et ses équivalents - https://www.energyparts-shop.com/fr/fiche/48233/regulateur-marelli-63408306

I hope you can do something with this info, thanks for your help!

Regards, Remco
 
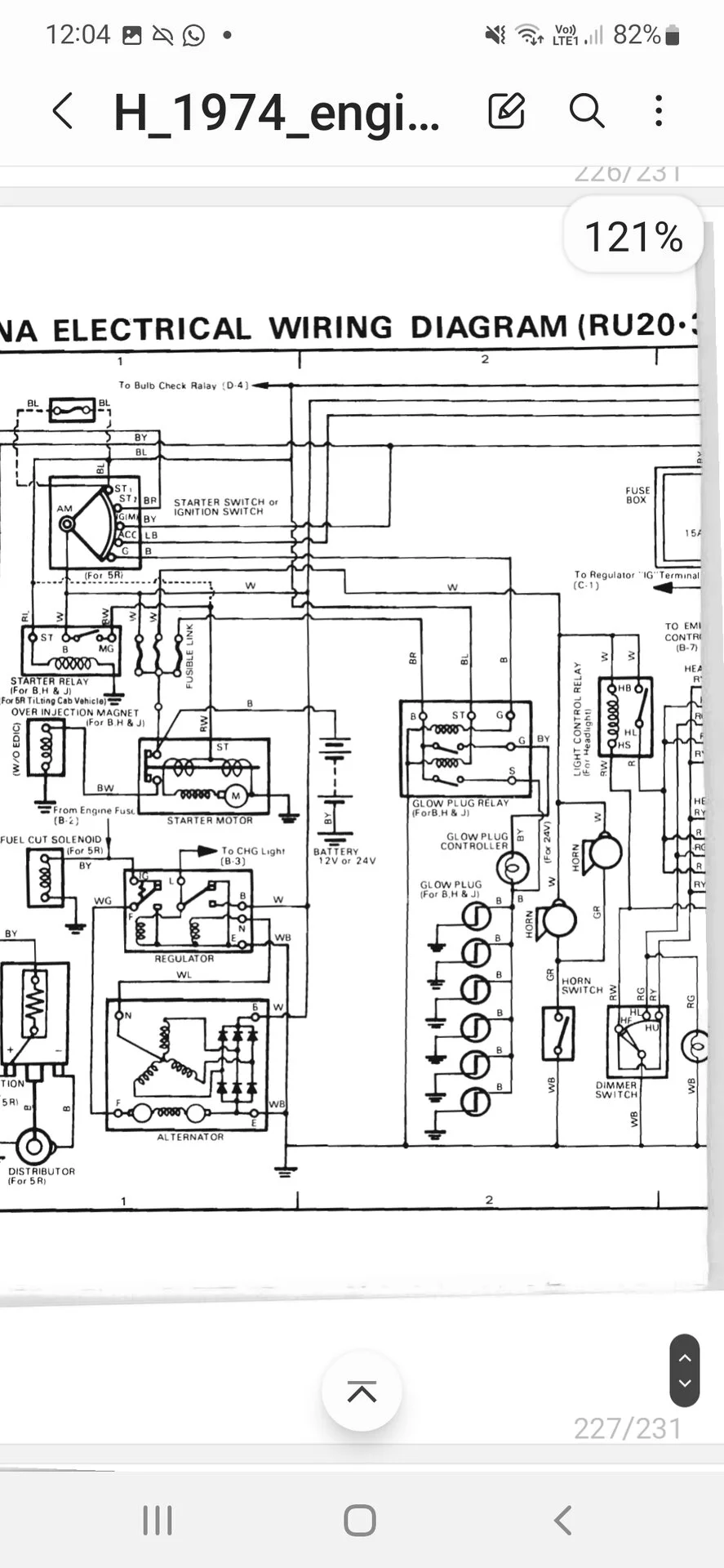
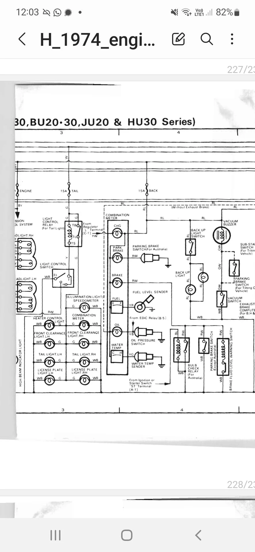
Looking in my 1974 H engine manual, there are a few engine electrical pages which seem slightly different to my chassis manual.
Maybe these help?
Notably there is an unusual indicator relay specifically for France.
Do you have your B engine manual?

Screenshot_20230824-120559_Samsung Notes.webp


Screenshot_20230824-120406_Samsung Notes.webp


Screenshot_20230824-120350_Samsung Notes.webp
 
Hi, this helps me a lot! I already see a few things I did not have so far. Like the the brake fluid switch cables, another enigma I had. I find these connections on my harness (WB & RB) as well as the Hazard Red Light indicator. The only thing is that again this is a 6 cylinder with the 6 wires voltage regulator but at least I start to recognize other cables and their colors. I don't have any engine manual at all, the engine ran well and for the moment that was not my focus but any extra documentation is helpful.

I will check until what point this diagram helps me further but I am already sure it does. By coincidence you don't find a similar version where the voltage regulator is the 3 wire version? For the moment, thanks a lot!
 
I am not able to find the document where you send the screenshots from. Could you post the link or the whole document?
 
Ah that's interesting... I was mistaken.
In that link you can see the "H diesel repair manual" but this is from 1976.
My screenshot was from the 1974 manual.

I found the 74 manual in this thread, see comment #11.

Direct link to the 74 manual here:
 
Back
Top Bottom