Switch Panel / Switchpros Install Underhood Tap Points

This site may earn a commission from merchant affiliate
links, including eBay, Amazon, Skimlinks, and others.

To answer my question, the two ACC fuses are
ACC 7.5A
Cig Lighter 15A
Both are in the ‘Cowl side j/b LH Assembly Inner Circuit’ which probably translates to US driver fuse box
 
Is there an ACC source in the engine bay fuse box?
*** Updated ** 3/23: Only BAT, IGN, Reverse Ltg, Fog, and Hi/Lo Headlight taps under hood as far as I've found. I tapped ACC on LHS fuse box under dash.
 
Last edited:
Lots of people have installed these but I couldn't find a good reference as to where to tap for various things underhood. Here's my attempt to document some of the more common taps and triggers. Including a much wanted stock fog light override function.

I'm using a 1/4" gland fitting to route wires into the fuse box. Working well in the location nearest to where I've mounted the Switchpros vertically on the inner fender behind this box.

I only used a few of the following tap points, and I'm happy to help consolidate points others may have used as a reference.

1) Ignition switched +12V trigger
2) Parking light switched +12V trigger
3) Fog stalk switch, active on Gnd
4) Power Fog lights directly +12V

Additional tap references
5) Backup light trigger

View attachment 2364861

View attachment 2364862
Sorry I’m not seeing where the reverse light trigger is picked up? Am I missing it on here somewhere?
 
Sorry I’m not seeing where the reverse light trigger is picked up? Am I missing it on here somewhere?

Not sure there is a convenient one if the underhood block. Here's one solution:

 
Hey @TeCKis300 I'm smooth-brained about the Switchpros, can you clarify something? When you tap these as input triggers, you take the fuses out and tap with a spade right?

That's what I did for the fogs as I wanted to move control to within the Switchpros.

If just looking to tap for the signal, can probably pinch a wire on the relay or fuse. Or add a fuse. Depends on what you're looking to do.
 
IMO, the Add a fuse is the more elegant way to borrow power from an existing fuse.
 
Not sure there is a convenient one if the underhood block. Here's one solution:

Yep I feel like I’m being pranked, lol. I have looked through the post multiple times, I see you reference it in #1, but don’t see it anywhere else. #4 seems to have been deleted and looks like something may have been mentioned there.
 
Yep I feel like I’m being pranked, lol. I have looked through the post multiple times, I see you reference it in #1, but don’t see it anywhere else. #4 seems to have been deleted and looks like something may have been mentioned there.

It might be filtered out/blocked for whatever reason between you and others. I'll copy the content here:

----------------------

Yes, you are correct. I'm tapping into the wire that comes out of the trailer harness reverse relay behind the glovebox. I tapped into the blue wire coming out of pin 13

1667228894969.webp


1667228906193.webp


1667228920884.webp
 
That was my post, so if he's not seeing it, he probably has me blocked. His loss. :)
 
A simplier way if one doesn't want the switchpros to know state and have override turn-off functions... leave stock relay in place and just drive FR Fog #3 with whatever channel to power on at will. No need for the pink trigger wire allowing it to be used for other triggers.

This is probably equally applicable to the SQOD thread, but is there a better way to accomplish something like this other than jamming the desired Switch Pros trigger wire in the FR FOG #3 as you put the relay back in? Electrical isn't anywhere close to my forte, but it seems rather simple
 
This is probably equally applicable to the SQOD thread, but is there a better way to accomplish something like this other than jamming the desired Switch Pros trigger wire in the FR FOG #3 as you put the relay back in? Electrical isn't anywhere close to my forte, but it seems rather simple
I soldered mine onto the Fog Relay tang.
 
Last edited:
Yes, you are correct. I'm tapping into the wire that comes out of the trailer harness reverse relay behind the glovebox. I tapped into the blue wire coming out of pin 13

View attachment 2366286

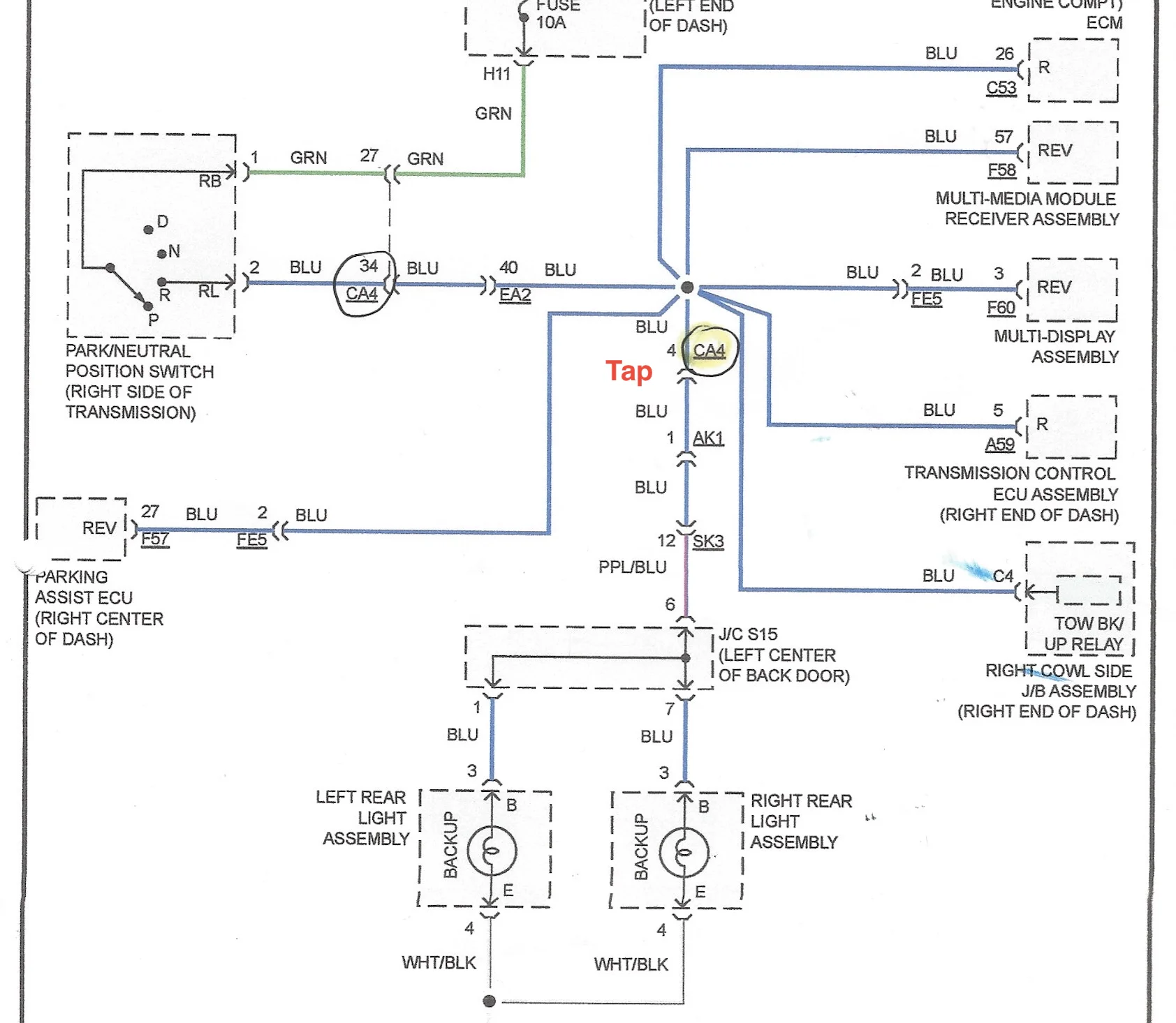
I found a new position to tap into the Backup Ltg power signal. At least on the Post 2016 LC's and LX's. Connector CA4 is located within the engine compartment Main Fuse Box, tapping Blue wire in Position #4 give an easy access signal.. Tapping in engine bay FB rather than under the dash allows for all signal/tigger functions of Hi, Lo Beam, Fog and Backup lights along with Batt and IGN power taps to be accomplished. I have not yet found an ACC source under the hood; usingFuse Box under drivers knee (LHS drive), at least on the 2017+ vehicles position SFT LOCK-ACC is unused and available. ECU-ACC No.1 is also an Accessory power slot, but i prefer not using critical fuse slots.


A1818567-54C5-4CE6-AE91-7D243D27A26D_1_201_a.jpeg


Connector CA4 copy.png


Backup Ltgs Wire Diagram copy.png


C71DB59F-3D9F-4E66-A151-BD7340DBD4AD.webp
 
Last edited:
Brake Light Tap:
Came here to archive more data in case someone needs it in the future.
My Rigid scene lights have a red halo, so I stuck the halo lead into the stock #12 relay (just like the fog trigger mentioned in the first few posts).

Wiring is routed around the rack and then down the windshield C channel. The main LEDs are wired to a button on the switch-pros…

E28F681D-D8A8-4A8B-83C5-8BE79B3B33EC.jpeg


505FB4B4-9926-4513-85EC-ACDC3090777B.jpeg
 
Last edited:
W
Anybody know of a hot ACC/IGN fuse in the driver (left) kick panel fusebox by the left shin? CIG and P/OUTLET are measuring “always hot” even in “ignition off”.
What model year?
 

Users who are viewing this thread

Back
Top Bottom