Oil sensor wiring problem

This site may earn a commission from merchant affiliate
links, including eBay, Amazon, Skimlinks, and others.

Joined
Jan 26, 2021
Threads
3
Messages
5
Location
Nicaragua
I would like to know if it is normal to have continuity between the oil sensor switch cable (not the presssure gauge sender), to the 5 marked cables that go to the edic relay. I also have continuity between this same cable from the oil sensor switch to the cable that comes out of the fuse marked "engine". I have a BJ70 from 1986.

WhatsApp Image 2023-09-25 at 10.05.40 AM.webp
WhatsApp Image 2023-09-25 at 10.02.07 AM (2).webp
WhatsApp Image 2023-09-25 at 10.02.08 AM.webp
WhatsApp Image 2023-09-25 at 10.02.06 AM.webp
 
Hi
Do you have a Workshop manual? It has the wiring diagrams.
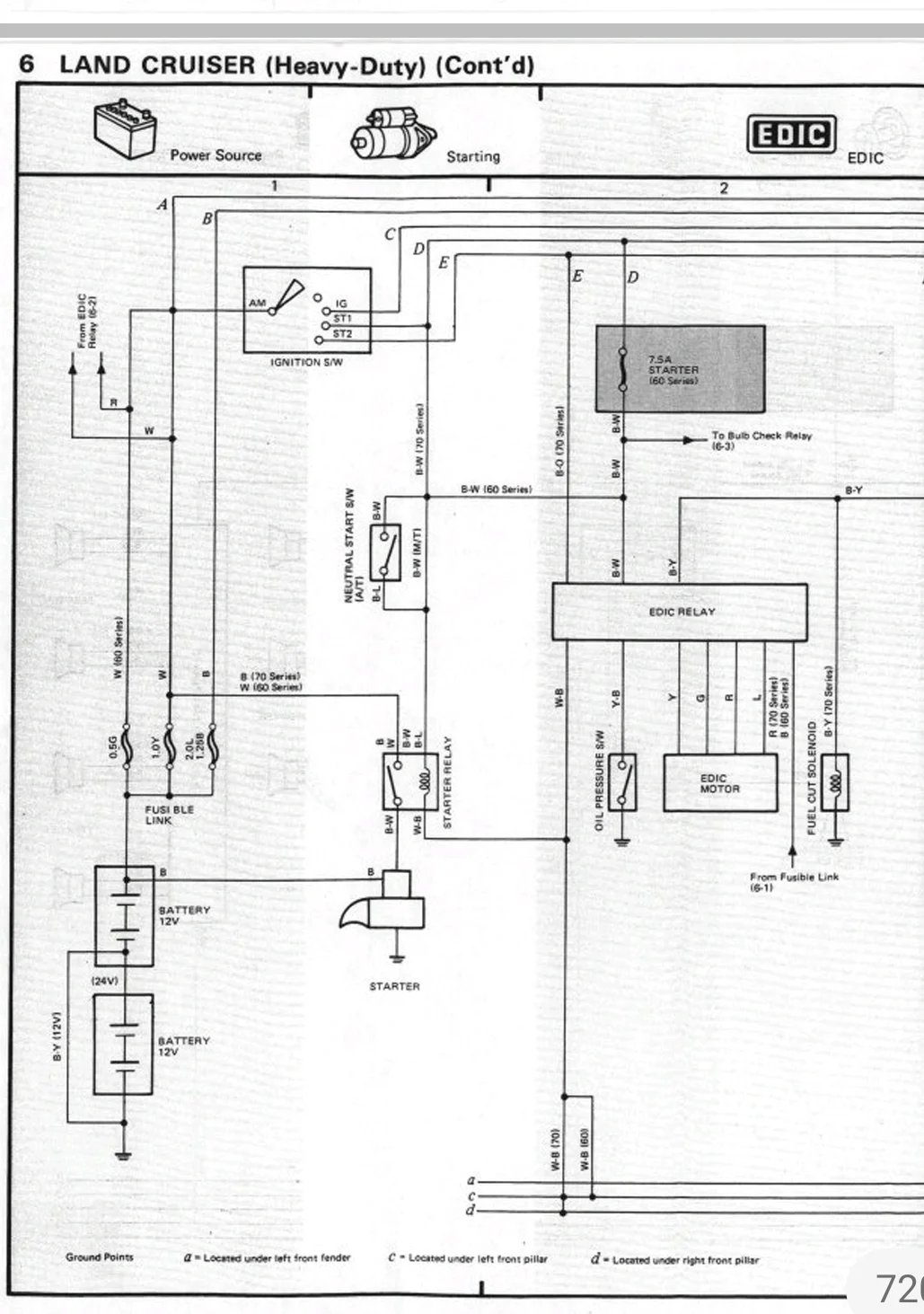
Here is the relevant excerpt.
Screenshot_20230925_205841_Acrobat for Samsung.jpg

The Oil pressure switch is connecting to ground when engaged. So, to what condition are you generally referring to: Engine off (switch open) or engine running [normal] (switched to ground)?


What is your actual problem in the back to ask this question?

Suspecting EDIC or Oil sensor switch defective?


WB white-black is usually negative/ ground lines.

Red is hot positive (there are two on 70s: thick direct from battery via fusible link, and thin to feed into Edic-motor).

Y yellow, G green & L blue also feed into the EDIC motor.

BW black white is positive from ignition.

The cable going into the EDIC from the oil pressure switch is YB yellow black (as seen on the pic:yours has the original colorcode).

BY black yellow is the fuel shutoff signal line.


When disconnect from the relay, the lines can only make contact somewhere 'in the back of the harness', which is generally possible for negative/ ground lines, which all join on the chassis at some point during operation.

Usually lines do not get interlinked within a connector itself, but only within the connected device. (Here: The EDIC)

But I'm pretty sure the YB oil pressure line should be isolated from any other line of the connector as it actually is a ground line, athough switched by the pressure switch, whitch makes it a sensor line the EDIC shall react on. If it has contact to any other line, this [normally] could only be the case when the switch is engaged.

This however should only happen when the engine is running, which should only happen with the EDIC is operating properly, which would require the connector to be properly connected ; thus NOT when engine off and connector pulled.


You can test the Oil sensor switch in conjunction with EDIC like this:

1. Disconnect switch. Measure connectivity of switch contact to ground with engine off: Should have no contact.

2. Start engine with sensor disconnected: EDIC should shut-off engine after a few sec.

3. Connect the sensor cable to ground (= bypass sensor switch) and start engine: Engine should continue running. (Be sure engine is ok and oil pressure is generally ok).

4. Measure connectivity to ground on sensor, with engine running, but with sensor bypassed: Should have contact to ground as oil pressure is present.

1. and 4. tell malfunction of the sensor switch.

2. and 3. give ideas on proper EDIC function.


Unfortunately I have no info at hand on how the EDIC-relay and -mechanism itself works.

There might be more service and diagnosis information in the manuals engine electrics sections.


I hope this helps a bit.

Good Luck

Ralf
 
the EDIC from the oil pressure switch is YB yellow black (as seen on the pic:yours has the original c
Thank you very much for the information, I really appreciate it, it will definitely help me solve my problem.

The main problem I am having is that I have no voltage at the washer pump terminal, and I also have continuity between the oil switch wire and the blue and red cable on the pump, with a ground connection.
WhatsApp Image 2023-09-25 at 10.02.07 AM.webp
 
Ups, that turns out to be a rather different problem than expected.
May I suggest to always first describe a problem before asking specific questions to it.

Now, what is the state of the vehicle? Is it running normal or do you have general electrical issues?
I have no voltage at the washer pump terminal, and I also have continuity between the oil switch wire and the blue and red cable on the pump, with a ground connection.
That does not sound like 'just my washer doesn't work'.

Washer pump and oil sensor / EDIC are not supposed to be related at all, except they share the same harness.
(I suggest to leave that EDIC stuff alone, if it works properly. Don't fix what's not broken.)
For things like this you need a workshop manual. If you don't have one, send me your e-mail by PM and I share my handbook library to you.

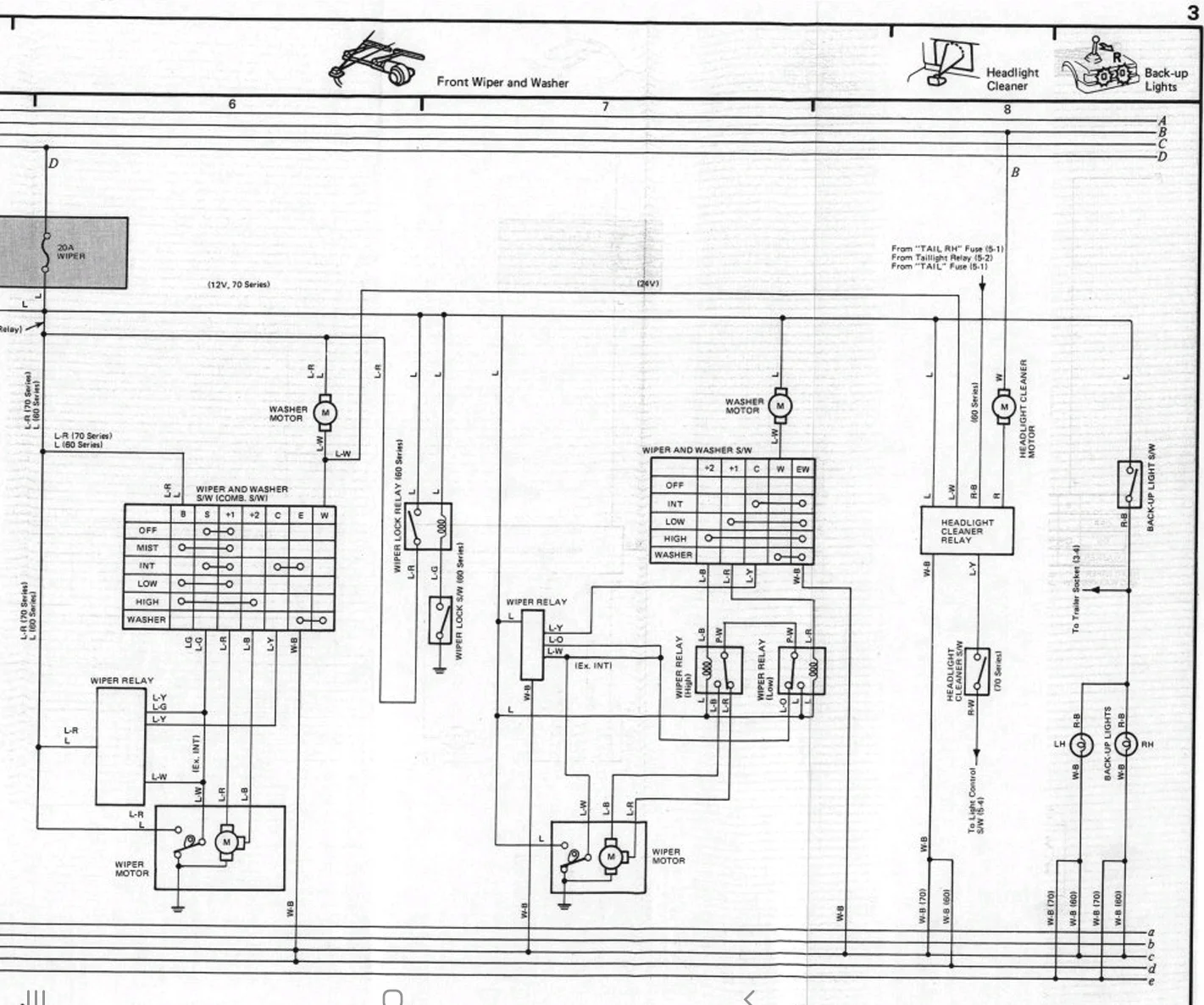
Here is the diagram for the washer unit.
Screenshot_20230926-192406_Adobe Acrobat.jpg

LR blue red is supposed to be positive (!), coming from the dedicated fuse.
You say you have "continuity between the oil switch wire and the blue and red cable on the pump, with a ground connection", so in essence:
- blue red on the pump connector has ground connection (?) as well as
- yellow black from the oil sender connector has ground connection?
(Both disconnected from pump / sensor)?
That sounds like a hard short circuit. Most likely caused by broken or molten insulation somwhere in the shared harness, I guess.

I suggest to give a more general description of the symptoms to the forum community here; i.p.
The two questions (-) above. We must make sure we understand the symptoms correctly.
Answer the other questions I have ask. One by one.
Is the harness original?
How did you encounter the issue. Is / was the vehicle starting and running normal at that point (EDIC) ? Any blown fuses, smoke, smell or other electrical malfunctions observed?
Is the vehicle connected to battery right now? (if not DONT CONNECT IT / DISCONNECT IT with a suspected harness issue !!)
What voltage? (BJ70 3B on 24V, I suppose?)

I suggest to get more ideas from the community on this, before undoing and inspecting the harness.
Good luck
Ralf
 
Back
Top Bottom