Need help with turn signal wiring.

This site may earn a commission from merchant affiliate
links, including eBay, Amazon, Skimlinks, and others.

Joined
Aug 25, 2021
Threads
1
Messages
14
Location
30510
I bought a 77 FJ40 about 18 months ago and have been trying to wring out some wiring issues. Most issues have been resolved. but one that I just can't figure out is the turn signals. Hazard works fine but turn signals not so much. When I select either left or right the flasher clicks once or twice and the lights for that side will stay lit. I have checked the grounds and sense the Hazards work I feel they are good. Even grounded the lights directly to the neg terminal on the bat. I believe the problem might be a couple missing wires in the main harness that connects to the steering wheel harness but I peeled back about 10 inches of main harness wrapping and see no unused wires. Pics give a better picture of what I'm talking about.

This is my first post and apologize if it's too wordy.
Thanks
IMG_1906.jpeg
IMG_1916.jpeg
FJ40 Turn switch.jpg
 
Last edited:
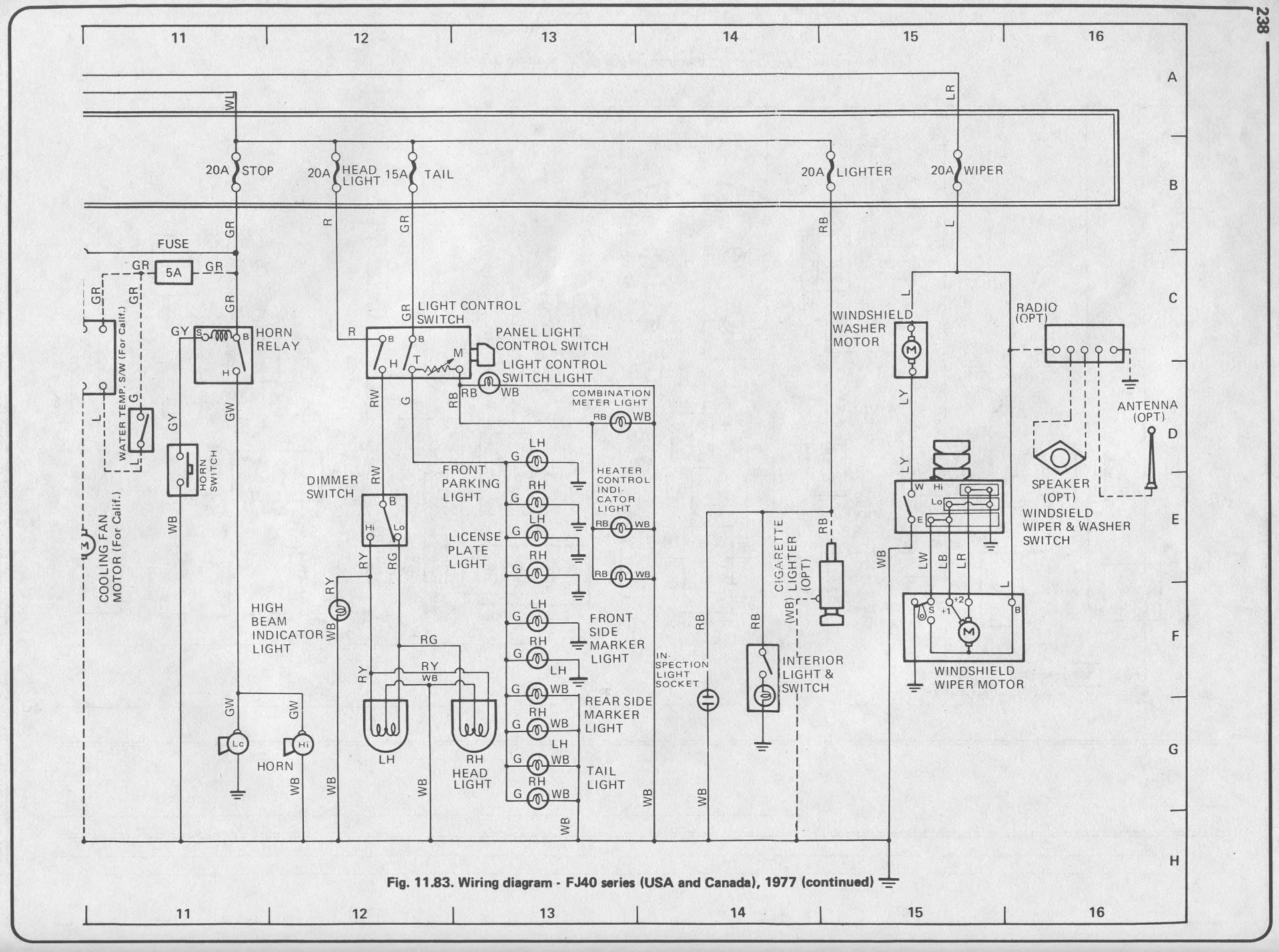
Does your 77 Schematic Diagram look like this one? Should open by clicking '77 schematic.pdf'
 

Attachments

Yours looks more like this 78 Schematic Diagram. What is the month/year production date for your rig? It's located on driver door post.
 

Attachments

Yes, I think the 78 schematic is a better match. Unfortunately the PO(s) have pretty much butchered the wiring and very little of it matches up with any schematic especially the rear harness.
 
I may be wrong, and someone here will correct me if so, but I think your turn signal is not the right one for a 77, which would explain the missing wires, and why the two plug ends don't match up.

In the first pic, do either of the two middle wires have a colored stripe?
 
Yes, it looks like the wire on the left middle is green/black and the right one is green/blue but I'll get a better look at it tomorrow to be sure..
I was wondering the same thing about possibly the wrong turn signal.
 
Yes, it looks like the wire on the left middle is green/black and the right one is green/blue. The blue line is a little hard to see for sure but I'm pretty sure it is.
 
When I was working through multiple issues with rear lights I ran into this issue too. The problem ended up being the bulbs. I had purchased aftermarket bulbs that fit physically but were the wrong resistance value. The relay that causes your lights to blink will stick if the resistance is too high, which is also what happens when the bulb burns out. In my case, the hazards worked just like in yours, I think (speculating here) because in that case the turn indicators are wired in parallel which brought down the resistance enough for the relay to do its thing. So - try some bulbs with less resistance.
 
When I was working through multiple issues with rear lights I ran into this issue too. The problem ended up being the bulbs. I had purchased aftermarket bulbs that fit physically but were the wrong resistance value. The relay that causes your lights to blink will stick if the resistance is too high, which is also what happens when the bulb burns out. In my case, the hazards worked just like in yours, I think (speculating here) because in that case the turn indicators are wired in parallel which brought down the resistance enough for the relay to do its thing. So - try some bulbs with less resistance.
I didn't have any more bulbs that fit the turn signal socket but I experimented by trying the hot turn signal wire to the taillight filament of the two filament bulb with same result. Then I tried the brake light filament and it worked. So I am thinking I need a higher wattage bulb that will fit in the turn signal socket.

But do you feel like I am just covering up the real problem?
 
I just tried an 1156 bulb in the turn signal socket and it works perfect. These are after market tail lights. I should have mentioned that because there is a huge difference in them. As proof, I happen to have after market and OEM front lights. China vs Japan. The after market lights have a very small bulb(low wattage) vs the OEM lights that have 1156 bulbs which are much brighter(higher wattage) bulbs. Well at least I have turn signals for now. Who knows if they will continue to function normally for the long run.
 
Last edited:
I didn't have any more bulbs that fit the turn signal socket but I experimented by trying the hot turn signal wire to the taillight filament of the two filament bulb with same result. Then I tried the brake light filament and it worked. So I am thinking I need a higher wattage bulb that will fit in the turn signal socket.

But do you feel like I am just covering up the real problem?
Sure, and I should say I'm not an expert on this stuff, I just had the same issue and was weighing in with what solved my problem. As far as narrowing it down to bulb resistance:

You said it blinks once or twice which to me rules out it being the turn switch.
You said it blinks when the hazards are on - if you look at the schematic it is the same flasher driving the lights either way, so to me that rules out it being the flasher. I think that also rules out it being a ground issue.

To add confidence to it being an issue of bulbs with too high a resistance check a few things:

* Continuity from the flasher unit to the problem turn indicator bulb.
* Check the resistance of the bulb that is not working vs the non-working bulb.

I guess you could also have corrosion in any number of places that is adding resistance to your circuit and the bulb is masking that?
 
I just tried an 1157 bulb in the turn signal socket and it works perfect. These are after market tail lights. I should have mentioned that because there is a huge difference in them. As proof, I happen to have after market and OEM front lights. China vs Japan. The after market lights have a very small bulb(low wattage) vs the OEM lights that have 1157 bulbs which are much brighter(higher wattage) bulbs. Well at least I have turn signals for now. Who knows if they will continue to function normally for the long run.
Yeah in our case the aftermarket bulb measured ~3 ohms resistance, the OEM bulb that worked was .5 ohms
 
Thanks for pointing me in the direction of bulb resistance. They're working fine at least for now.
NP. I guess technically it is about how much current the bulbs draw, but that isn't very helpful when you have a few unmarked bulbs in your hand. Glad it is working for now.
 
You can always adapt an electronic flasher, which is more sensitive.
 
I encountered a similar situation with all lights doing odd illumination patterns. After searching, replacing the switch, cleaning grounds/connectors terminals, replacing old wire…I added and riveted ground to the housings of the front an rear light housings. Both light housing ground to the body or frame which generally have corrosion/paint in the way of grounding the circuit. All lights work great now and are brighter.

Added a picture of the corrosion inside a switch. Easily opened up and cleaned. Try not to break the knob off, the set screws need the perfect fit screwdriver.

40CD4125-D288-4B85-A630-3B658F9F9B60.webp


445CFDF8-D7AA-4D3C-A758-8A7BF203ADDA.webp


4A0FB9D7-DF91-4C23-81CF-DFAB79AB99FA.webp


D62872C7-D4A3-4A41-94B5-BEF418D74240.webp
 
Back
Top Bottom