High beams blow fuse

This site may earn a commission from merchant affiliate
links, including eBay, Amazon, Skimlinks, and others.

Joined
Jan 31, 2012
Threads
5
Messages
305
Location
Texas Hill Country
When I activate the high beams the left headlight fuse blows. Low beams are normal and all other lights and electronics function as they should AFAIK.

I have removed the instrument panel and located the common ground which seems to be the source of a lot of electrical gremlins. I don’t see any indication of burning other than some dark spots inside the casing.

4B55C289-A12A-4BDA-B002-8B4C658056E3.webp


Does this look like it could be a source of trouble? I have bunch of different size pin removal tools, how do I know the correct pin out tool?

If the common ground isn‘t the cause of my short where else should I look? is there a safe temporary workaround? I plan on changing/gutting the dash in the fall.
Thanks, Trace
 
Swap bulbs on each side. See if the left side is still the problem

Install a next higher amperage fuse and see if it blows. Maybe the bulb is drawing more current than its supposed to.
A bad ground will reduce current. It won't blow fuses.
 
LED headlights lights. I have a cheap reverse polarity headlight wiring harness that I temporarily installed and the fuse still blew. I thought a bad ground would cause a fuse to blow…I need more learning 😳

I have had a lot of wiring work done on the truck (out of state), speedhut gauges and a box full of PO wiring taken out the engine bay.

I tried some spare bulbs but the lights don’t have power with the gauges removed.

Any other suggestions?
 
Stock sealed beams?
 
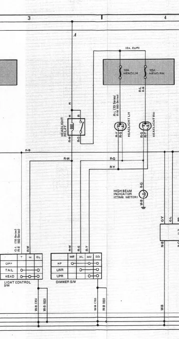
A short to ground causes fuses to blow, not a bad ground connection. Were you able to try what OSS recommended to swab bulbs left to right and see if the other fuse blows. Looking at the wiring diagram, I would suspect the bulb is bad. The bulb provides the resistance that controls the current flow. If there were a short between the fuse and the bulb, then the fuse would blow on low or high beams. A short after the bulb would mess with when the lights turn on, but not blow fuses.

If you have a different wiring harness, then it would be helpful to see what that is like.

1622122295198.webp
 
This, "I tried some spare bulbs but the lights don’t have power with the gauges removed."

You have some weird stuff going on with aftermarket wiring, a "headlight harness", and custom gauges. This is not something easily diagnosed through the FSM and a stock wiring system.
 
The truck is at a friends diesel shop, I’ll run over there and double check the battery cables and try the lights/bulbs again.
Thanks
 
Update.

The battery ground was loose, that’s why I didn’t have power.

I swapped bulbs and still popped the fuse.

I checked resistance and found the red/white wire has .239 resistance and the red/yellow has .493 resistance.

672DD6BF-1818-4921-8753-F5ACB2BA5ED6.webp


Installed a 20 amp fuse and it did not blow. I‘m using LED headlights from Cityracer.

I inspected a large portion of the wires under the hood (de loomed) and found no breaks or burn marks.

Next I will located the hi beam relay and check it for continuity.

AB6889BC-1FAC-4E1E-A086-EE0EF2646106.webp


Thanks for the help and please continue with suggestions.
 
Back
Top Bottom